1999 PCED On Board Diagnostics II
SECTION 5: Pinpoint Tests
KM: WOT A/C Cutoff Relay, A/C Circuits
Introduction
KM: Pinpoint Tests
Note
This Pinpoint Test is intended to diagnose the following:
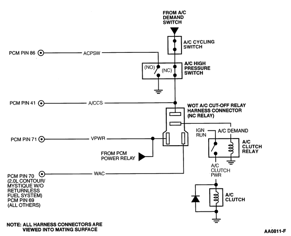
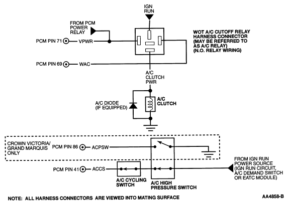
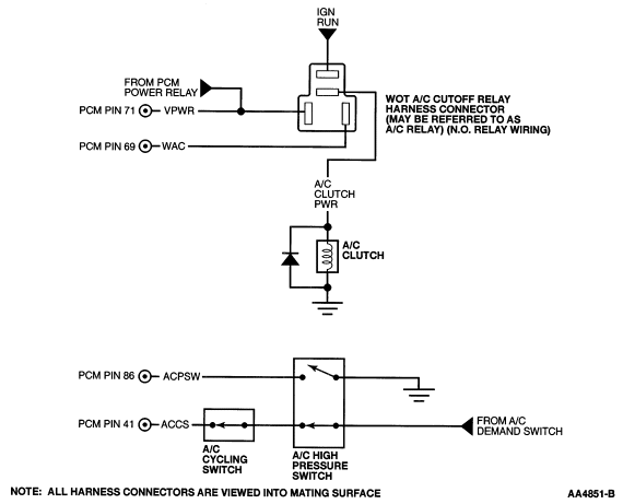
Harness circuits: VPWR, A/C Demand to WOT A/C cutoff relay, A/CCS, WAC, A/C Clutch PWR
WOT A/C cutout relay
Powertrain control module (PCM) (12A650)
Pinpoint Test Schematics and Connectors
Contour/Mystique/Cougar (w/o returnless fuel system)
Contour/Mystique/Cougar (w/returnless fuel system)
Continental
LS6/LS8
Taurus/Sable, Town Car, Ranger, Explorer/Mountaineer
Town Car, Taurus/Sable (ACPSW and ACCS circuits)
Ranger, Explorer/Mountaineer (ACPSW and ACCS circuits)
Windstar
4.2L E-Series
Crown Victoria/Grand Marquis, F150/250 LD, Expedition/Navigator
F250 HD/350, 5.4L/6.8L E-Series
KM: Pinpoint Tests