1999 PCED On Board Diagnostics II
SECTION 5: Pinpoint Tests
KB: Fuel Pump Driver Module (FPDM)
Introduction
KB: Pinpoint Tests
Note
This Pinpoint Test is intended to diagnose the following:
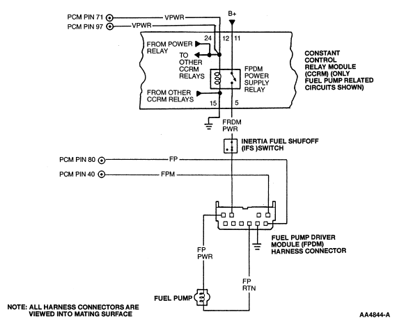
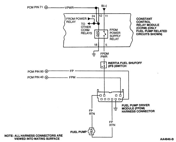
Harness circuits: VPWR, GND and B+ to FPDM power supply relay; GND to FPDM; FPM; FP; FP PWR; FP RTN: FPDM PWR
Inertia fuel shutoff (IFS) switch (9341)
Fuel pump driver module (FPDM) (9D370)
FPDM power supply relay
Powertrain control module (PCM) (12A650)
Pinpoint Test Schematics and Connectors
Escort/Tracer
Contour/Mystique/Cougar (w/returnless fuel system)
Mustang
Continental
LS6/LS8
KB: Pinpoint Tests