1999 PCED On Board Diagnostics II |
SECTION 5: Pinpoint Tests |
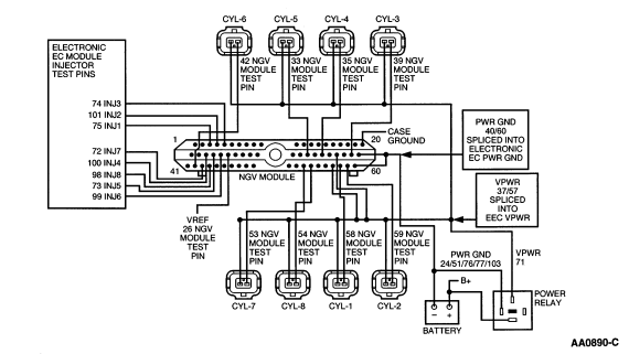
HA: Natural Gas Fuel Control Introduction |
HA: Pinpoint Tests ![]() |
This Pinpoint Test is intended to diagnose the following:


HO2S CONNECTOR PIN ASSIGNMENT
| Signal | Pin | HO2S Heater Ground | Pin | Heater VPWR | Pin | HO2S SIG RTN | Pin |
|---|---|---|---|---|---|---|---|
| HO2S-11 | 60 | HO2S HTR-11 (GND) | 93 | VPWR | 71 | SIG RTN | 91 |
| HO2S-12 | 35 | HO2S HTR-12 (GND) | 95 | VPWR | 71 | SIG RTN | 91 |
| HO2S-21 | 87 | HO2S HTR-21 (GND) | 94 | VPWR | 71 | SIG RTN | 91 |
| HO2S-22 | 61 | HO2S HTR-22 (GND) | 96 | VPWR | 71 | SIG RTN | 91 |


HA: Pinpoint Tests ![]() |