CHECK connectors on instrument cluster
. REPLACE instrument cluster
if connections are OK. REFER to Section 13-01. RECONNECT system.
VERIFY system. REACTIVATE system.
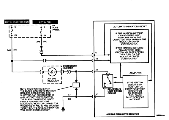
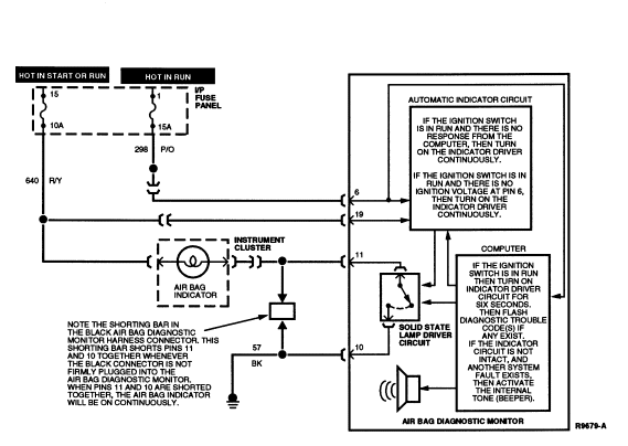
PINPOINT TESTS: CONTINUOUS AIR BAG INDICATOR
Continuous Air Bag Indicator
Diagnostic Trouble Code Timed Out, or Diagnostic Monitor Disconnected
or Inoperative, or No Ignition Voltage to Diagnostic Monitor
Normal Operation
The air bag indicator is designed to light for six (±
two) seconds when the ignition switch is turned to RUN. This initial
six seconds of air bag indicator illumination is considered normal operation
and is called "prove-out" of the air bag indicator. If the air bag diagnostic
monitor has detected any faults in the air bag system, it will flash the air
bag indicator a series of times to indicate the highest priority code stored in
memory.
The diagnostic trouble codes are two digits.
- The first digit is displayed by a series of flashes at a rate of one per
second. A two second pause follows the first digit.
- The second digit is then displayed by a series of flashes at a rate of
one per second. A five second pause follows the second digit.
- The code then repeats, starting with the first digit.
After the code has flashed completely five times, the air bag indicator
will light continuously until the ignition switch
is cycled. If the air bag indicator comes on when the ignition switch
is turned to RUN and immediately stays on for more than
eight seconds continuously, then a fault exists in the air bag indicator
circuit.
The air bag diagnostic monitor incorporates a solid state circuit which
shorts the air bag indicator line (Circuit 608, BK/Y) to ground to turn on the
air bag indicator. When the black air bag diagnostic monitor harness connector
is unplugged from the air bag diagnostic monitor, a shorting bar within the
harness connector shorts
Pin 11 (air bag indicator) and Pin 10 (ground) together, causing a continuous
lamp. This shorting bar may be removed for servicing purposes by removing the
black spacer (locking wedge) in the black air bag diagnostic monitor harness
connector.
The air bag diagnostic monitor requires power at Pin 6 to energize the
air bag indicator circuit properly. Loss of ignition voltage at Pin 6 due to
open circuit or short to ground will result in a continuous air bag indicator
due to the ignition voltage applied to Pin 19. An open or short to ground in
the lamp circuit at Pin 11 will result in no air bag indicator (see No Air Bag
Indicator description).
Possible Causes
Continuous air bag indicator illumination can be caused by:
- A diagnostic trouble code has flashed five times after the ignition switch
was turned to RUN (after prove-out) and has timed out.
Recycling the ignition switch
will redisplay the DTCs.
- A disconnected or poorly connected air bag diagnostic
monitor may not push the shorting bar between Pins 10
and 11
into its fully retracted position. This shorts the air bag indicator line to
ground and causes the air bag indicator to glow continuously.
- A damaged air bag diagnostic monitor.
- Shorted air bag indicator wiring.
- Loss of ignition voltage at Pin 6 of the air bag diagnostic
monitor.
Electrical Schematic — Continuous Air Bag Indicator

CI-1 UNDERSTAND FUNCTION
- Read the normal operation description for CONTINUOUS AIR BAG INDICATOR.
- Examine the fault code schematic.
Is fault code operation well understood?
Yes
GO to CI-2.
No
RE-EXAMINE appropriate descriptions and schematics. Failure to
understand air bag system functions will result in needless replacement of
system components and repeat service.
CI-2 CHECK FOR DIAGNOSTIC TROUBLE CODE TIMED OUT
- Cycle ignition switch
to OFF and then to RUN.
Does a diagnostic trouble code start flashing after a six second
(±2) indicator prove-out?
Yes
COUNT diagnostic trouble code number. PROCEED to appropriate
diagnostic trouble code description and pinpoint tests.
No
GO to CI-3.
CI-3 CHECK IF DIAGNOSTIC MONITOR IS CONNECTED
- Inspect connectors on
air bag diagnostic monitor.
Are connectors fully pushed together?
Yes
GO to CI-4.
No
Firmly MATE connectors to
air bag diagnostic monitor. RECONNECT system. VERIFY system. REACTIVATE system.
CI-4 CHECK FOR IGNITION VOLTAGE
- Disconnect air bag diagnostic monitor.
- Turn ignition switch
to RUN.
- Measure voltage between Pins 6 (+) and 18 (-) of the air bag diagnostic
monitor harness connector.
Is voltage measured equal to battery voltage?
Yes
GO to CI-5.
No
LOCATE and SERVICE open circuit in "HOT IN RUN" Circuit 298
(P/O) from fuse panel. CHECK the fuse, connectors, crimps, etc. CHECK for
proper ground on Pin 18 of the air bag diagnostic monitor harness connector.
RECONNECT system. VERIFY system. REACTIVATE system.
CI-5 CHECK FOR SHORTED INDICATOR WIRING
- Remove plastic locking wedge from the black air bag diagnostic monitor
harness connector.
- Turn ignition switch
to RUN.
Yes
SERVICE short to ground in Circuit 608 (BK/Y) between air bag
indicator and air bag diagnostic monitor. RECONNECT system. VERIFY system.
REACTIVATE system.
No
GO to CI-6.
CI-6 INSPECT SHORTING BAR
- Inspect shorting bars on plastic locking wedge for proper operation.
Are shorting bars in good working order?
Yes
REPLACE
air bag diagnostic monitor and bracket. RECONNECT system. VERIFY system.
REACTIVATE system.
No
REPLACE plastic locking wedge. MAKE sure the replacement has
shorting bars on the locking wedge. RECONNECT system. VERIFY system. REACTIVATE
system.
PINPOINT TESTS: DIAGNOSTIC TROUBLE CODE 12
Diagnostic Trouble Code 12 — Low Battery
Voltage
Normal Operation
The air bag diagnostic monitor measures the voltage at Pin 14 of the air
bag diagnostic monitor connector. Voltage at Pin 14 should be equal to battery
voltage. If the voltage at Pin 14 drops to less than 9 volts, the
air bag diagnostic monitor will store in memory and flash out on the air bag
indicator a DTC 12. Should the loss of battery voltage at Pin 14 be
intermittent or repaired, the air bag diagnostic monitor will flash out a DTC
52 (or higher priority code if one exists) on the next ignition switch cycle.
Possible Causes
Low voltage at air bag diagnostic monitor Pin 14 can be caused by:
- An open in the battery circuit that would prevent battery
voltage from reaching air bag diagnostic monitor Pin 14.
NOTE: If a short to ground exists on any of the Circuits 607 (LB/O), 614
(GY/O), 615 (GY/W), or 616 (PK/BK) leading to a DTC 13 or 53, or similarly a
short to ground exists on any of Circuits 617 (PK/O), 619 (PK/W), 624 (Y/W),
625 (Y/LG) leading to a DTC 14 or 54, the air bag diagnostic monitor will
activate a solid state switch at Pin 13 of the air bag diagnostic monitor. This
causes the 10 amp battery fuse to blow, thus disarming the air bag system and
preventing inadvertent air bag deployment. If the 10 amp instrument panel (or
power distribution in some vehicles) battery fuse has blown, it must be replaced by a 10A fuse.
WARNING: UNDER NO CIRCUMSTANCES SUBSTITUTE ANOTHER FUSE VALUE. ANY FUSE OTHER
THAN 10A MAY CAUSE DISARMING FAILURE AND MAY RESULT IN DANGER TO THE OCCUPANTS
OF THE VEHICLE. DO NOT ATTEMPT TO REPLACE THE 10A FUSE UNLESS THE AIR BAG
SYSTEM FIRST HAS BEEN DEACTIVATED (SEE DEACTIVATION PROCEDURE FOR DETAILS).
After the air bag diagnostic monitor has disarmed the air bag
system, it will not be enabled to disarm again until the appropriate condition
(DTC 13, 14, 53, or 54) has been serviced and cleared (see DTC 13, 14, 53, and 54
and Diagnostic Trouble Code Clearing procedure descriptions for further details).
- A short to ground on the battery feed circuit between the
fuse and Pin 13 or Pin 14 of the air bag diagnostic monitor.
- A concern in the charging system causing battery voltage to
drop below 9 volts.
Electrical Schematic — Diagnostic Trouble Code 12

12-1 UNDERSTAND FUNCTION
- Cycle the ignition switch
to OFF and then to RUN and confirm that DTC 12 is
flashing on the air bag indicator.
- Read the normal operation description for DTC 12.
- Examine the diagnostic trouble code schematic.
Is the diagnostic trouble code operation well understood?
Yes
GO to 12-2
.
NOTE: This is a hard fault. The fault condition is still present. This fault
may not be cleared until it is serviced and flashes out as a DTC 52.
No
RE-EXAMINE appropriate descriptions and schematics. Failure to
understand air bag system functions will result in needless replacement of
system components and repeat service.
12-2 CHECK CHARGING SYSTEM
- Measure charging system voltage.
Is voltage greater than 9 volts?
Yes
GO to 12-3
.
No
SERVICE vehicle charging system. CYCLE ignition switch
. PROCEED to the description, schematic, and pinpoint
tests of the diagnostic trouble code that is flashing.
12-3 CHECK BATTERY FEED
- Disconnect air bag diagnostic monitor.
- Turn ignition switch
from OFF to RUN.
- Measure voltage between air bag diagnostic monitor harness connector
Pins 14 (+) and 18 (-).
Is voltage on Pin 14 equal to battery voltage?
Yes
REPLACE
air bag diagnostic monitor and bracket. RECONNECT system. VERIFY system.
REACTIVATE system.
No
GO to 12-4
.
12-4 CHECK BATTERY FUSE
- Check 10A battery fuse feeding air bag diagnostic monitor harness
connector Pins 14 and 13.
- Check power distribution fuse feeding the 10A fuse.
Yes
GO to 12-5
.
No
LOCATE and SERVICE open Circuit 38 (BK/O) or 937 (R/W) between
positive (+) terminal of battery and Pin 14 of the air bag diagnostic monitor
harness connector. Check in-line connectors, crimps, etc. CONNECT air bag
diagnostic monitor. CYCLE ignition switch
. PROCEED to the description, schematic, and pinpoint
tests of the diagnostic trouble code that is flashing.
12-5 CHECK FOR SHORT IN HARNESS
- Replace blown fuse. NO SUBSTITUTIONS.
WARNING: CERTAIN FAULT CONDITIONS (DIAGNOSTIC CODE 13/53 OR 14/54) MAY CAUSE THE AIR BAG DIAGNOSTIC MONITOR
TO INTENTIONALLY BLOW THE 10A BATTERY FUSE TO DISARM
THE AIR BAG SYSTEM. DO NOT SUBSTITUTE ANOTHER FUSE VALUE FOR THE 10A BATTERY
FUSE. ANY OTHER FUSE VALUE MAY CAUSE FUTURE DISARMING FAILURE AND MAY RESULT IN
DANGER TO THE OCCUPANTS OF THE VEHICLE. ONCE THE AIR BAG DIAGNOSTIC MONITOR
HAS DISARMED THE SYSTEM, IT WILL NOT ATTEMPT TO DO SO
AGAIN UNTIL THE APPROPRIATE DIAGNOSTIC TROUBLE CODE (13/53 OR 14/54) HAS BEEN
CLEARED. THUS DO NOT REACTIVATE SYSTEM UNTIL ALL DIAGNOSTIC TROUBLE CODES HAVE
BEEN REPAIRED AND CLEARED.
Yes
LOCATE and SERVICE short to ground in Circuit 38 (BK/O) or 937
(R/W) between fuse and Pin 13 or Pin 14 of the air bag diagnostic monitor
harness connector. CONNECT
air bag diagnostic monitor. CYCLE ignition switch
. PROCEED to the description, schematic, and pinpoint
tests of the diagnostic trouble code that is flashing.
No
GO to 12-6
.
12-6 CONFIRM CONDITION
- Reconnect air bag diagnostic monitor.
Yes
REPLACE
air bag diagnostic monitor and bracket. REPLACE fuse, NO SUBSTITUTIONS.
RECONNECT system.
VERIFY system. REACTIVATE system.
No
CYCLE ignition switch
. PROCEED to the description, schematic, and pinpoint
tests of the diagnostic trouble code that is flashing.
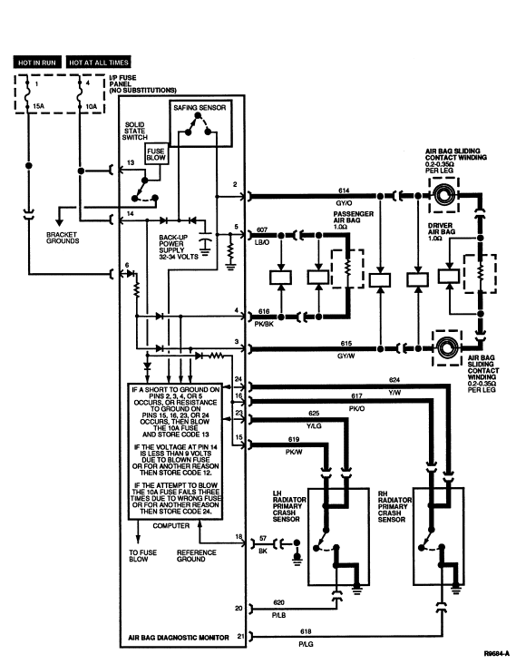
PINPOINT TESTS: DIAGNOSTIC TROUBLE CODE 13
Diagnostic Trouble Code 13 — Air Bag Circuit Shorted
to Ground
Normal Operation
The air bag diagnostic monitor measures the voltage at Pins 2, 3, 4, and
5 of the air bag diagnostic monitor connector. The voltage at these pins is set
by the air bag diagnostic monitor and varies with charging system voltage (the
expected voltages are shown in the chart below). If the air bag diagnostic
monitor detects low voltage on any of these pins, the air bag diagnostic
monitor will store in memory and flash out on the air bag indicator a DTC 13 to
indicate a possible short to ground on these circuits.
At the same time the air bag diagnostic monitor begins flashing out DTC
13, it attempts to disarm the air bag system to prevent inadvertent deployment
of the air bag(s) by blowing the 10A battery fuse feeding air bag diagnostic
monitor Pins 13 and 14. It attempts to blow the fuse by activating a solid
state switch which shorts the battery feed at Pin 13 to sheet metal ground at
the air bag diagnostic monitor's bracket.
The air bag diagnostic monitor will make up to three attempts to blow
this fuse, spaced at one minute apart.
- If the air bag diagnostic monitor has blown the fuse and thus removed
battery voltage at Pin 14, a DTC 12 will be stored (see DTC 12 and 52
description for further details).
- If the air bag diagnostic monitor attempts to blow the 10A battery fuse
three times and fails each time, a DTC 24 will be stored (see DTC 24 and64
description for further details).
- After the 10A fuse is blown or three attempts to blow it fail, the
air bag diagnostic monitor will not attempt to disarm again until the DTC 13
condition has been serviced and cleared (See Diagnostic Trouble Code Clearing procedure
description for further details).
- Should the short on Pins 2, 3, or 5 be intermittent or repaired, the
air bag diagnostic monitor will flash out a DTC 53 (or a higher priority DTC
such as DTC 12 if one exists) on the next ignition switch cycle.
AIR BAG DIAGNOSTIC MONITOR TYPICAL PIN VOLTAGES
WITH SYSTEM CONNECTED AND ENGINE RUNNING
| Pin |
9.0 |
9.5 |
10.0 |
10.5 |
11.0 |
11.5 |
12.0 |
| 2 |
1.5 |
1.6 |
1.7 |
1.8 |
1.9 |
2.0 |
2.1 |
| 3 |
1.5 |
1.6 |
1.7 |
1.8 |
1.9 |
2.0 |
2.1 |
| 4 |
1.5 |
1.6 |
1.7 |
1.8 |
1.9 |
2.0 |
2.1 |
| 5 |
1.5 |
1.6 |
1.7 |
1.8 |
1.9 |
2.0 |
2.1 |
| Pin |
12.5 |
13.0 |
13.5 |
14.0 |
14.5 |
15.0 |
15.5 |
16.0 |
| 2 |
2.2 |
2.3 |
2.4 |
2.5 |
2.6 |
2.7 |
2.8 |
2.9 |
| 3 |
2.2 |
2.3 |
2.4 |
2.5 |
2.6 |
2.7 |
2.8 |
2.9 |
| 4 |
2.2 |
2.3 |
2.4 |
2.5 |
2.6 |
2.7 |
2.8 |
2.9 |
| 5 |
2.2 |
2.3 |
2.4 |
2.5 |
2.6 |
2.7 |
2.8 |
2.9 |
Possible Causes
Low voltage at air bag diagnostic monitor Pins 2, 3, 4, or 5 can be
caused by:
- A short to ground on Circuits 607 (LB/O), 614 (GY/O), 615 (GY/W),
or 616 (PK/BK) causing the diagnostic voltage to drop.
- Resistance to ground on Circuits 617 (PK/O), 619 (PK/W), 624 (Y/W),
625 (Y/LG) or internal resistance to ground in either of the radiator primary
crash sensors may activate an air bag diagnostic monitor circuit which
may cause the voltage to drop.
- An internal short to ground within the air bag sliding contact causing the driver side air bag circuit(s) to be
shorted to ground.
- An internal short to case ground within the driver side air bag module
or passenger side air bag module
.
WARNING: SERVICING A DTC 13 WILL USUALLY OCCUR AFTER SERVICING OF A DTC 12 HAS
BEEN COMPLETED. UNDER NO CIRCUMSTANCES SUBSTITUTE ANOTHER FUSE VALUE FOR THE
10A BATTERY FUSE. ANY FUSE OTHER THAN 10A MAY CAUSE DISARMING FAILURE AND MAY
RESULT IN DANGER TO THE OCCUPANTS OF THE VEHICLE. DO NOT ATTEMPT TO REPLACE THE
10A BATTERY FUSE UNLESS THE AIR BAG SYSTEM FIRST HAS BEEN DEACTIVATED (SEE
DEACTIVATION PROCEDURE FOR DETAILS).
Electrical Schematic — Diagnostic Trouble Code 13

13-1 UNDERSTAND FUNCTION
- Cycle the ignition switch
to OFF and then to RUN and confirm that DTC 13 is
flashing on the air bag indicator.
- Read the normal operation description for DTC 13.
- Examine the diagnostic trouble code schematic.
Is the diagnostic trouble code operation well understood?
Yes
GO to 13-2
.
NOTE: This is a hard fault. The fault condition may not be cleared until it is
serviced and flashes out as a DTC 53. Under normal circumstances a DTC 12 will
have just been serviced.
No
RE-EXAMINE appropriate descriptions and schematics. Failure to
understand air bag system functions will result in needless replacement of
system components and repeat service.
13-2 CHECK FOR SHORTED AIR BAG(S)
- Deactivate system. Carefully disconnect air bags during deactivation.
- Turn ignition switch
from OFF to RUN.
Is DTC 13 still flashing?
Yes
GO to 13-3
.
No
GO to 13-7
.
13-3 CHECK DRIVER CIRCUIT FOR SHORTS
- Disconnect air bag diagnostic monitor.
- Examine wiring and connector where air bag sliding contact
mates to main vehicle harness underneath steering
column.
- Check for pinched and/or chafed wires.
- Measure resistance between air bag diagnostic monitor harness connector
Pin 2 (Circuit 614, GY/O) and Pin 18 (Circuit 57, BK).
Is Pin 2 shorted to ground?
Yes
LOCATE and SERVICE short to ground in Circuit 614 (GY/O),
Circuit 615 (GY/W), or air bag sliding contact wiring. RECONNECT system. CYCLE ignition switch
. PROCEED to the description, schematic, and pinpoint
tests of the diagnostic trouble code that is flashing.
No
GO to 13-4
.
13-4 CHECK PASSENGER CIRCUIT FOR SHORTS
- Measure resistance between air bag diagnostic monitor harness connector
Pin 5 (Circuit 607, GY/O) and Pin 18 (Circuit 57, BK).
Is Pin 5 shorted to ground?
Yes
LOCATE and SERVICE short to ground in Circuit 607 (LB/O) or
Circuit 616 (R/BK). RECONNECT system. CYCLE ignition switch
. PROCEED to the description, schematic, and pinpoint
tests of the diagnostic trouble code that is flashing.
No
GO to 13-5
.
13-5 CHECK PRIMARY SENSORS
- Measure resistance between air bag diagnostic monitor harness connector
Pin 15 (Circuit 619, PK/W) and Pin 18 (Circuit 57, BK).
- Measure resistance between air bag diagnostic monitor harness connector
Pin 16 (Circuit 617, PK/O) and Pin 18 (Circuit 57, BK).
Are resistance readings infinite (open)?
Yes
REPLACE air bag diagnostic monitor
and bracket. RECONNECT system. VERIFY system.
REACTIVATE system.
No
GO to 13-6
.
13-6 DETERMINE IF SENSOR OR WIRE IS SHORTED
- Disconnect radiator primary crash sensor corresponding to the circuit
with resistance to ground found in Step 13-5.
- Measure resistance across normally open contacts of radiator primary
crash sensor at the sensor connector.
Is resistance reading infinite (open)?
Yes
LOCATE and SERVICE resistance to ground in wiring harness on
affected circuits. RECONNECT system. CYCLE ignition switch
. PROCEED to the description, schematic, and pinpoint
tests of the diagnostic trouble code that is flashing.
No
REPLACE respective radiator primary crash sensor. RECONNECT
system. CYCLE ignition switch
. PROCEED to the description, schematic, and pinpoint
tests of the diagnostic trouble code that is flashing.
13-7 DETERMINE WHICH BAG IS SHORTED
- Measure resistance between either of the terminals in the passenger side
air bag connector and the metal case of the passenger side air bag module
.
Is resistance reading infinite (open)?
Yes
REPLACE driver side air bag module
. RECONNECT system. CYCLE ignition switch
. PROCEED to the description, schematic, and pinpoint
tests of the diagnostic trouble code that is flashing.
No
REPLACE passenger side air bag module
. RECONNECT system. CYCLE ignition switch
. PROCEED to the description, schematic, and pinpoint
tests of the diagnostic trouble code that is flashing.
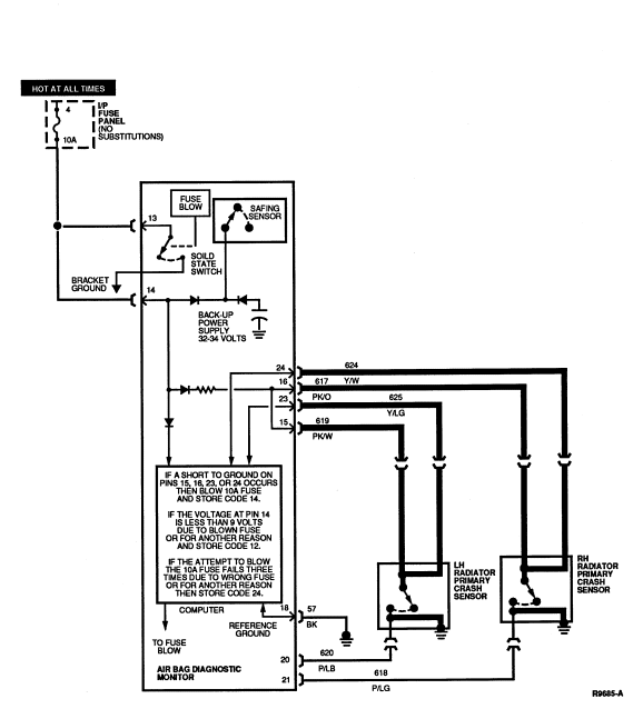
PINPOINT TESTS: DIAGNOSTIC TROUBLE CODE 14
Diagnostic Trouble Code 14 — Primary Crash Sensor Circuit
Shorted to Ground
Normal Operation
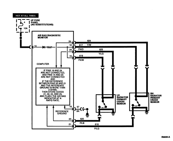
The air bag diagnostic monitor measures the voltage at Pins 23 and 24 of
the air bag diagnostic monitor connector. The voltage at these pins varies with
charging system voltage (the expected voltages are shown in the chart below).
If the air bag diagnostic monitor measures a voltage of less than 5 volts on
either of these pins, the air bag diagnostic monitor will store in memory and
flash out on the air bag indicator a DTC 14 to indicate a possible short to
ground on these circuits.
At the same time the air bag diagnostic monitor begins flashing out DTC
14, it attempts to disarm the air bag system to prevent inadvertent deployment
of the air bag(s) by blowing the 10A battery fuse feeding air bag diagnostic
monitor's bracket.
The air bag diagnostic monitor will make up to three attempts to blow
this fuse, spaced at one minute apart.
- If the air bag diagnostic monitor has blown the fuse and thus removed
battery voltage at Pin 14, a DTC 12 will be stored (see DTC 12 and 52
description for further details).
- If the air bag diagnostic monitor attempts to blow the 10A battery fuse
three times and fails each time, a DTC 24 will be stored (see DTC 24 and 64
description for further details).
- After the 10A fuse is blown or three attempts to blow it fail, the
air bag diagnostic monitor will not attempt to disarm again until the DTC 13
condition has been serviced and cleared (see Diagnostic Trouble Code Clearing procedure
description for further details).
- Should the short on Pins 23 or 24 be intermittent or repaired, the
air bag diagnostic monitor will flash out a DTC 54 (or a higher priority DTC
such as DTC 12 if one exists) on the next ignition switch cycle.
CHARGING SYSTEM VOLTAGE
| Pin |
9.0 |
9.5 |
10.0 |
10.5 |
11.0 |
11.5 |
12.0 |
| 23 |
8.6 |
9.1 |
9.6 |
10.1 |
10.6 |
11.1 |
11.6 |
| 24 |
8.6 |
9.1 |
9.6 |
10.1 |
10.6 |
11.1 |
11.6 |
| Pin |
12.5 |
13.0 |
13.5 |
14.0 |
14.5 |
15.0 |
15.5 |
16.0 |
| 23 |
12.1 |
12.6 |
13.1 |
13.6 |
14.1 |
14.6 |
15.1 |
15.6 |
| 24 |
12.1 |
12.6 |
13.1 |
13.6 |
14.1 |
14.6 |
15.1 |
15.6 |
Possible Causes
Low voltage at diagnostic monitor Pins 2, 3, 4, or 5 can be caused by:
Electrical Schematic — Diagnostic Trouble Code 14

14-1 UNDERSTAND FUNCTION
- Cycle the ignition switch
to OFF and then to RUN and confirm that DTC 14 is
flashing on the air bag indicator.
- Read the normal operation description for DTC 14.
- Examine the diagnostic trouble code schematic.
Is the diagnostic trouble code operation well understood?
Yes
GO to 14-2
.
NOTE: This is a hard fault. The fault condition may not be cleared until it is
serviced and flashes out as a DTC 54. Under normal circumstances a DTC 12 will
have just been serviced.
No
RE-EXAMINE appropriate descriptions and schematics. Failure to
understand air bag system functions will result in needless replacement of
system components and repeat service.
14-2 DETERMINE WHICH CIRCUIT IS SHORTED
- Disconnect air bag diagnostic monitor.
- Set ohmmeter to 200,000 ohm scale or AUTO.
- Measure resistance between Pin 18 (Circuit 57, BK) of the air bag
diagnostic monitor harness connector and all of the following:
- Pin 15 (Circuit 619, PK/W)
- Pin 16 (Circuit 617, PK/O)
- Pin 23 (Circuit 625, Y/LG)
- Pin 24 (Circuit 624, Y/W)
Are all the resistance readings infinite (open)?
Yes
REPLACE
air bag diagnostic monitor and bracket. RECONNECT system. VERIFY system.
REACTIVATE system.
No
GO to 14-3
.
14-3 DETERMINE IF SENSOR OR WIRE IS SHORTED
- Disconnect primary crash sensor corresponding to the shorted circuit
found in Step 14-2.
- Measure resistance across normally open contacts of primary crash sensor
at the sensor connector.
Is resistance reading infinite (open)?
Yes
LOCATE and SERVICE short to ground in wiring harness on
affected circuits. RECONNECT system. CYCLE ignition switch
. PROCEED to the description, schematic, and pinpoint
tests of the diagnostic trouble code that is flashing.
No
REPLACE primary crash sensor. RECONNECT system. CYCLE ignition switch
. PROCEED to the description, schematic, and pinpoint
tests of the diagnostic trouble code that is flashing.
PINPOINT TESTS: DIAGNOSTIC TROUBLE CODE 21
Diagnostic Trouble Code 21 — Diagnostic Monitor Not
Mounted to Vehicle Properly
Normal Operation
The air bag diagnostic monitor measures the resistance between the ground
connection at its bracket and the reference ground at Pin 18. If the
air bag diagnostic monitor measures a difference of more than 2.0 ohms between
the ground at Pin 18 and the ground at its bracket, the air bag diagnostic
monitor will store in memory and flash out a DTC 21 on the air bag indicator.
Should the difference in resistance between Pins 18 and air bag diagnostic
monitor bracket ground be serviced or otherwise reduced to less than 2.0 ohms,
the air bag diagnostic monitor will flash out a DTC 61 (or a higher priority
DTC if one exists) on the next ignition switch cycle.
Possible Causes
High resistance at the air bag diagnostic monitor bracket ground can be
caused by:
- A poor attachment of the air bag diagnostic monitor due to loose
mounting, dirt, or corrosion at the air
bag diagnostic monitor bracket mounting surface(s).
Electrical Schematic — Diagnostic Trouble Code 21

21-1 UNDERSTAND FUNCTION
- Cycle the ignition switch
to OFF and then to RUN and confirm that DTC 21 is
flashing on the air bag indicator.
- Read the normal operation description for DTC 21.
- Examine the diagnostic trouble code schematic.
Is the diagnostic trouble code operation well understood?
Yes
GO to 21-2
.
NOTE: This is a hard fault. The fault condition is still present. This fault
may not be cleared until it is serviced and flashes out as a DTC 61.
No
RE-EXAMINE appropriate descriptions and schematics. Failure to
understand air bag system functions will result in needless replacement of
system components and repeat service.
21-2 MEASURE RESISTANCE
- Disconnect air bag diagnostic monitor.
- Disconnect negative battery cable.
- Set ohmmeter to lowest scale (200 ohms or AUTO).
- "Zero" ohmmeter by touching leads together and record resistance reading.
- Measure resistance between air bag diagnostic monitor bracket and a
nearby good sheet metal ground. Subtract the reading found when zeroing
ohmmeter.
Is the resistance greater than 2 ohms?
Yes
REMOVE
air bag diagnostic monitor and bracket assembly from the vehicle. Thoroughly
CLEAN the mounting surfaces. REMOUNT
air bag diagnostic monitor with grounding screw torque 10.2-13.8 Nm
(8-10 lb-ft). GO to 21-3
.
No
REPLACE
air bag diagnostic monitor and bracket. RECONNECT system. VERIFY system.
REACTIVATE system.
21-3 RECHECK RESISTANCE
- Measure resistance between air bag diagnostic monitor bracket and a
nearby good sheet metal ground. Subtract the reading found when zeroing
ohmmeter.
Is the resistance greater than 2 ohms?
Yes
REPLACE
air bag diagnostic monitor and bracket. RECONNECT system. VERIFY system.
REACTIVATE system.
No
CONNECT air bag diagnostic monitor. CYCLE ignition switch
. PROCEED to the description, schematic, and pinpoint
tests of the diagnostic trouble code that is flashing.
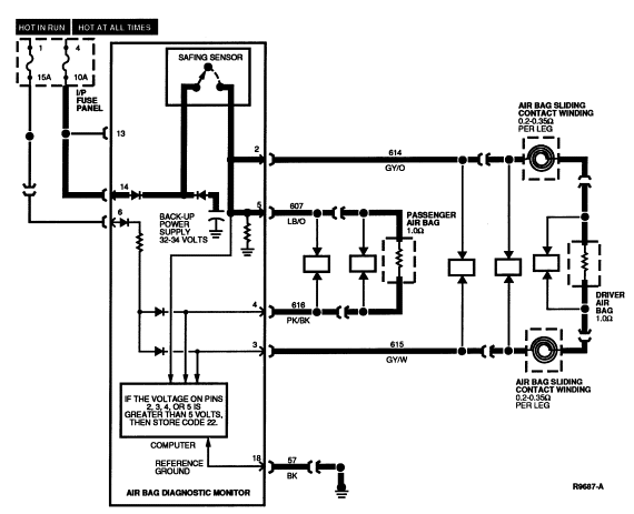
PINPOINT TESTS: DIAGNOSTIC TROUBLE CODE 22
Diagnostic Trouble Code 22 — Safing Sensor Output Circuit Shorted to Battery Voltage
Normal Operation
The air bag diagnostic monitor measures the voltage at Pins 2, 3, 4, and
5 of the air bag diagnostic monitor connector. The voltage at these pins is set
by the air bag diagnostic monitor and varies with charging system voltage (the
expected voltages are shown in the chart below). If the air bag diagnostic
monitor measures a voltage of more than 5 volts on any of these pins, the air
bag diagnostic monitor will store in memory and flash out on the air bag
indicator a DTC 22. Should the unexpected high voltage on Pins 2, 3, 4, or 5 be
repaired or intermittent, the diagnostic monitor will flash out a DTC 62 (or a
higher priority DTC if one exists) on the next ignition switch cycle.
CHARGING SYSTEM VOLTAGE
| Pin |
9.0 |
9.5 |
10.0 |
10.5 |
11.0 |
11.5 |
12.0 |
| 2 |
1.5 |
1.6 |
1.7 |
1.8 |
1.9 |
2.0 |
2.1 |
| 3 |
1.5 |
1.6 |
1.7 |
1.8 |
1.9 |
2.0 |
2.1 |
| 4 |
1.5 |
1.6 |
1.7 |
1.8 |
1.9 |
2.0 |
2.1 |
| 5 |
1.5 |
1.6 |
1.7 |
1.8 |
1.9 |
2.0 |
2.1 |
| Pin |
12.5 |
13.0 |
13.5 |
14.0 |
14.5 |
15.0 |
15.5 |
16.0 |
| 2 |
2.2 |
2.3 |
2.4 |
2.5 |
2.6 |
2.7 |
2.8 |
2.9 |
| 3 |
2.2 |
2.3 |
2.4 |
2.5 |
2.6 |
2.7 |
2.8 |
2.9 |
| 4 |
2.2 |
2.3 |
2.4 |
2.5 |
2.6 |
2.7 |
2.8 |
2.9 |
| 5 |
2.2 |
2.3 |
2.4 |
2.5 |
2.6 |
2.7 |
2.8 |
2.9 |
Possible Causes
High voltage at air bag diagnostic monitor Pins 2, 3, 4, or 5 caused by:
- A short to battery or ignition on Circuits 607 (LB/O), 614 (GY/O),
615 (GY/W), or 616 (PK/BK) causing the diagnostic voltage to rise.
- A short in the air bag sliding contact between Circuits 614 and some of the horn or
speed
control wiring.
- An internal air bag diagnostic monitor failure such as a
short across the normally open contacts of the safing sensor.
Electrical Schematic — Diagnostic Trouble Code 22

22-1 UNDERSTAND FUNCTION
- Cycle the ignition switch
to OFF and then to RUN and confirm that DTC 22 is
flashing on the air bag indicator.
- Read the normal operation description for DTC 22.
- Examine the diagnostic trouble code schematic.
Is the diagnostic trouble code operation well understood?
Yes
GO to 22-2
.
NOTE: This is a hard fault. The fault condition is still present. This fault
may not be cleared until it is serviced and flashes out as a DTC 62.
No
RE-EXAMINE appropriate descriptions and schematics. Failure to
understand air bag system functions will result in needless replacement of
system components and repeat service.
22-2 MEASURE DRIVER SIDE VOLTAGE
- Deactivate system. Inspect driver side air bag harness wires for
potential shorts to speed control or horn wiring.
- Disconnect air bag diagnostic monitor.
- Turn ignition switch
to RUN.
- Measure voltage between air bag diagnostic monitor harness connector
Pins 2 (Circuit 614, GY/O) and 18 (Circuit 57, BK).
Is voltage measured greater than zero?
Yes
LOCATE and SERVICE wire to wire short on Circuit 614 (GY/O) or
Circuit 615 (GY/W). RECONNECT air bag diagnostic monitor. CYCLE ignition switch. PROCEED to the description,
schematic, and pinpoint tests of the diagnostic trouble code that is flashing.
No
GO to 22-3
.
22-3 MEASURE PASSENGER SIDE VOLTAGE
- Measure voltage between air bag diagnostic monitor harness connector
Pins 5 (Circuit 607, LB/O) and 18 (Circuit 57, BK).
Is voltage measured greater than zero?
Yes
LOCATE and SERVICE wire to wire short on Circuit 607 (LB/O) or
Circuit 616 (PK/BK). RECONNECT air bag diagnostic monitor. CYCLE ignition switch
. PROCEED to the description, schematic, and pinpoint
tests of the diagnostic trouble code that is flashing.
No
REPLACE air bag diagnostic monitor and bracket. RECONNECT
system. VERIFY system. REACTIVATE system.
PINPOINT TESTS: DIAGNOSTIC TROUBLE CODE 23
Diagnostic Trouble Code 23 — Memory Clear Circuit
Improperly Grounded
Normal Operation
The air bag diagnostic monitor records air bag system diagnostic trouble
codes in its non-volatile memory (NVM). Upon servicing and correction of the
faults, the diagnostic trouble codes may be cleared from the air bag diagnostic
monitor's NVM. Under normal circumstances, the air bag diagnostic monitor
expects an open circuit on Pin 17 of the air bag diagnostic monitor.
During Diagnostic Trouble Code Clearing (see Diagnostic Trouble Code Clearing procedure
for details), the circuit on Pin 17
will be temporarily shorted to ground.
- If this clearing procedure is performed improperly, or if Pin 17 is
improperly shorted to ground in another fashion, the air bag diagnostic monitor
will store in memory and flash out on the air bag
indicator a DTC 23.
- Should the short on Pin 17 to ground be repaired or intermittent, the
air bag diagnostic monitor will flash out a DTC 63 (or a higher priority DTC if
one exists) on the next ignition switch cycle.
Possible Causes
Improper grounding of the Memory Clear circuit can be caused by:
- A short to ground on Circuit 631 (T/R) can cause improper
Memory Clear grounding.
- Improper Diagnostic Trouble Code Clearing procedure performance can cause improper Memory Clear grounding (see Diagnostic Trouble Code
Clearing procedure for details).
Electrical Schematic — Diagnostic Trouble Code 23

23-1 UNDERSTAND FUNCTION
- Cycle the ignition switch
to OFF and then to RUN and confirm that DTC 23 is
flashing on the air bag indicator.
- Read the normal operation description for DTC 23.
- Examine the diagnostic trouble code schematic.
Is the diagnostic trouble code operation well understood?
Yes
GO to 23-2
.
NOTE: This is a hard fault. The fault condition is still present. This fault
may not be cleared until it is serviced and flashes out as a DTC 63.
No
RE-EXAMINE appropriate descriptions and schematics. Failure to
understand air bag system functions will result in needless replacement of
system components and repeat service.
23-2 MEASURE RESISTANCE
- Disconnect air bag diagnostic monitor.
- Set ohmmeter to 200,000 scale or AUTO.
- Measure resistance between air bag diagnostic monitor harness connector
Pins 17 (Circuit 631, T/R) and 18 (Circuit 57, BK).
Is resistance reading infinite (open)?
Yes
REPLACE
air bag diagnostic monitor and bracket. RECONNECT system. VERIFY system.
REACTIVATE system.
No
LOCATE and SERVICE short to ground on Circuit 631 (T/R).
RECONNECT air bag diagnostic monitor. CYCLE ignition switch
. PROCEED to the description, schematic, and pinpoint
tests of the diagnostic trouble code that is flashing.
PINPOINT TESTS: DIAGNOSTIC TROUBLE CODE 24
Diagnostic Trouble Code 24 — System Disarm Failure or
Internal Diagnostic Monitor Fault
Normal Operation
The air bag diagnostic monitor measures the voltage at Pins 2, 3, 5, 6,
23 and 24 of the air bag diagnostic monitor connector.
- If the air bag diagnostic monitor measures low voltage on Pins 2, 3, 4,
or 5 (or a voltage of less than 5 volts on Pins 23 or 24), the
air bag diagnostic monitor will flash out a DTC 13 (or 14) on the air bag
indicator to indicate a possible short to ground on these circuits (see DTC 13 and 53
or DTC 14 and 54 description for details).
- At the same time the air bag diagnostic monitor begins flashing out the
DTC 13 or 14, it attempts to
disarm the air bag system to prevent inadvertent deployment of the air bag(s)
by blowing the 10A battery fuse feeding diagnostic monitor Pins 13 and 14. It
attempts to blow the fuse by activating a solid state switch which shorts the
battery feed at Pin 13 to sheet metal ground at the air bag diagnostic
monitor's bracket.
WARNING: UNDER NO CIRCUMSTANCES SHOULD ANOTHER FUSE VALUE BE SUBSTITUTED FOR
THE 10A BATTERY FUSE. ANY FUSE OTHER THAN 10A MAY CAUSE DISARMING FAILURE AND
MAY RESULT IN DANGER TO THE OCCUPANTS OF THE VEHICLE. DO NOT ATTEMPT TO REPLACE
THE 10A BATTERY FUSE UNLESS THE AIR BAG SYSTEM FIRST HAS BEEN DEACTIVATED (SEE
DEACTIVATION PROCEDURE FOR DETAILS).
The air bag diagnostic monitor will make up to three attempts to blow
this fuse, spaced at one minute apart.
- If the air bag diagnostic monitor has blown the fuse and thus removed
battery voltage at Pin 14, a DTC 12 will be stored (see DTC 12 and 52
descriptions for further details).
- If the air bag diagnostic monitor attempts to blow the 10A battery fuse
three times and fails each time, a DTC 24 will be stored.
- After the 10A fuse is blown or three attempts to blow it fail, the
air bag diagnostic monitor will not attempt to disarm again until the DTC 13 or
14 condition has been serviced and cleared (see Diagnostic Trouble Code
Clearing description for further details).
- If a DTC 24 is stored in this manner, due to a system disarm failure, the
next ignition switch cycle will produce a DTC 64 (or a higher priority DTC if
one exists).
The air bag diagnostic monitor also performs several self-tests every
time the ignition switch is turned to RUN.
- If any of these tests fail, the air bag diagnostic monitor will flash DTC
24.
- If any of these conditions later resumes normal operation, the next
ignition switch cycle will produce a DTC 64 (or a higher priority DTC if one
exists).
Possible Causes
System disarm failure or internal diagnostic failure can be caused by:
Electrical Schematic — Diagnostic Trouble Code 24

24-1 UNDERSTAND FUNCTION
- Cycle the ignition switch
to OFF and then to RUN and confirm that DTC 24 is
flashing on the air bag indicator.
- Read the normal operation description for DTC 24.
- Examine the diagnostic trouble code schematic.
Is the diagnostic trouble code operation well understood?
Yes
GO to 24-2
.
NOTE: This is a hard fault. The fault condition is still present. This fault
may not be cleared until it is serviced and flashes out as a DTC 64.
No
RE-EXAMINE appropriate descriptions and schematics. Failure to
understand air bag system functions will result in needless replacement of
system components and repeat service.
24-2 CONFIRM BATTERY CONNECTION
- Disconnect air bag diagnostic monitor.
- Measure voltage between air bag diagnostic monitor harness connector
Pins 13 (+) (HOT AT ALL TIMES) and 18 (-) (Circuit 57, BK).
Is voltage measured equal to charging system voltage?
Yes
GO to 24-3
.
No
LOCATE and SERVICE open circuit on HOT AT ALL TIMES circuit.
RECONNECT
air bag diagnostic monitor. CYCLE ignition switch
. PROCEED to the description, schematic, and pinpoint
tests of the diagnostic trouble code that is flashing.
24-3 CHECK FUSE
- Inspect HOT AT ALL TIMES fuse feeding air bag diagnostic monitor Pins 13
and 14.
Is fuse value correct (10A)?
WARNING: CERTAIN FAULT CONDITIONS (SEE DIAGNOSTIC TROUBLE CODE 13/53 OR 14/54)
MAY CAUSE THE DIAGNOSTIC MONITOR TO INTENTIONALLY BLOW THE 10A BATTERY FUSE TO
DISARM THE AIR BAG SYSTEM. DO NOT SUBSTITUTE ANOTHER FUSE VALUE FOR THE 10A
BATTERY FUSE. ANY OTHER FUSE VALUE MAY CAUSE FUTURE DISARMING FAILURE AND MAY
RESULT IN DANGER TO THE OCCUPANTS OF THE VEHICLE. ONCE THE DIAGNOSTIC MONITOR
HAS DISARMED THE SYSTEM, IT WILL NOT ATTEMPT TO DO SO AGAIN UNTIL THE
APPROPRIATE DIAGNOSTIC TROUBLE CODE (13/53 OR 14/54) HAS BEEN CLEARED. THUS DO
NOT REACTIVATE SYSTEM UNTIL ALL DIAGNOSTIC TROUBLE CODES HAVE BEEN REPAIRED AND
CLEARED.
Yes
GO to 24-4
.
No
REPLACE fuse with correct value (10A). NO SUBSTITUTIONS.
RECONNECT
air bag diagnostic monitor. CYCLE ignition switch
. PROCEED to the description, schematic, and pinpoint
tests of the diagnostic trouble code that is flashing.
24-4 CHECK FOR SHORT TO BATTERY
- Remove 10A HOT AT ALL TIMES fuse feeding air bag diagnostic monitor Pins
13 and 14.
- Measure voltage between air bag diagnostic monitor harness connector
Pins 13 (+) (HOT AT ALL TIMES) and 18 (-) (Circuit 57, BK).
Yes
REPLACE 10A fuse. NO SUBSTITUTIONS. GO to 24-5
.
No
LOCATE and SERVICE short to battery
on HOT AT ALL TIMES circuit connected to Pin 13 of the air bag
diagnostic monitor. RECONNECT
air bag diagnostic monitor. CYCLE ignition switch
. PROCEED to the description, schematic, and pinpoint
tests of the diagnostic trouble code that is flashing.
24-5 CHECK FOR INCORRECT WIRING
- Examine air bag diagnostic monitor harness connector Pin 22. Pin 22
should not be connected.
Is a wire connected at Pin 22?
Yes
CORRECT improper wiring. RECONNECT
air bag diagnostic monitor. CYCLE ignition switch
. PROCEED to the descriptions, schematic, and pinpoint
tests of the diagnostic trouble code that is flashing.
No
REPLACE
air bag diagnostic monitor and bracket. RECONNECT system. VERIFY system.
REACTIVATE system.
PINPOINT TESTS: DIAGNOSTIC TROUBLE CODE 32
Diagnostic Trouble Code 32 — Driver Side Air Bag
Circuit High Resistance or Open
Normal Operation
While the ignition switch is in the RUN position, the air bag
diagnostic monitor runs periodic checks on the resistance of the driver
and passenger air bag circuits.
- Normal resistance from Pin 2 (Driver Air Bag Feed) to Pin 3 (Driver Air
Bag Return) is between 1.4 ohms and 2.0 ohms. This resistance total results
from the sum of the components in the circuit: the air bag (approximately 1
ohm) and the air bag sliding contact
(0.20 ohm to 0.35 ohm per winding, 2 windings total)
plus a small amount of resistance due to the wire itself, crimps, etc.
- If the resistance across these two pins exceeds 3.5 ohms, the
air bag diagnostic monitor will interpret this as high resistance and the
air bag diagnostic monitor will store in memory and flash out on the air bag
indicator a DTC 32.
- If the high resistance is later serviced or otherwise falls into the
normal range, the next ignition switch cycle will produce a DTC 72 (or a higher
priority DTC if one exists).
NOTE: The air bag connector, air bag diagnostic monitor harness connector, and
the air bag sliding contact connector have metal spring clips that act as
shorting bars. These shorting bars are built into the plastic hardshell
connectors. The shorting bars are designed to short Circuits 614 (GY/O) and 615
(GY/W) together when the connectors are not mated. DO NOT attempt to remove the
air bag shorting bar and measure the resistance of the air bag.
The air bag sliding contact shorting bar may be removed to measure the
air bag sliding contact resistance. Likewise, the shorting bar(s) in the air
bag diagnostic monitor harness connector may be removed by removing the black
spacer (locking wedge) from the connector. Use extreme caution when
reinstalling the shorting bars to ensure they are installed correctly.
Possible Causes
Excessive resistance across Pins 2 and 3 can be caused by:
- A poor connection or corrosion where the air bag sliding contact
connects into the main wiring harness. The air
bag
sliding contact connector at the base of the steering column may have excessive
resistance between the male and female terminals in the connector. Also,
corrosion may occur on the terminal crimps on both the air bag sliding contact
terminals and the main wiring harness terminals.
- An open circuit or high resistance in the air bag sliding contact
windings inside the air bag sliding contact.
- An open circuit or high resistance in the wiring harness in either
Circuit 614 (GY/O) or Circuit 615 (GY/W).
- An open circuit or high resistance in the driver side air bag module
. DO NOT attempt a direct resistance measurement of the
air bag. Follow the diagnostic procedure to determine if the air bag resistance
is higher than normal.
Electrical Schematic — Diagnostic Trouble Code 32

32-1 UNDERSTAND FUNCTIONS
- Cycle the ignition switch
to OFF and then to RUN and confirm that DTC 32 is
flashing on the air bag indicator.
- Read the normal operation description for DTC 32.
- Examine the diagnostic trouble code schematic.
Is the diagnostic trouble code operation well understood?
Yes
GO to 32-2
.
NOTE: This is a hard fault. The fault condition is still present. This fault
may not be cleared until it is serviced and flashes out as a DTC 72.
No
RE-EXAMINE appropriate descriptions and schematics. Failure to
understand air bag system functions will result in needless replacement of
system components and repeat service.
32-2 MEASURE RESISTANCE
- Disconnect air bag diagnostic monitor.
- Set ohmmeter to lowest scale (200 ohms or AUTO).
- "Zero" ohmmeter by touching leads together and record resistance reading.
- Remove plastic locking wedge from gray harness connector.
- Measure resistance between air bag diagnostic monitor harness connector
Pins 2 (Circuit 614, GY/O) and 3 (Circuit 615, GY/W). Subtract the reading
found when zeroing ohmmeter.
Is result less than 3.0 ohms?
Yes
MAKE SURE that locking wedge has been removed from gray
harness connector. MAKE SURE to use 2 ohm air bag simulator and not a jumper
wire. TRY turning the steering wheel
while making the measurement. If these conditions have
been met, GO to 32-3
.
No
GO to 32-4
.
32-3 CHECK FOR DTC 32
- Reconnect air bag diagnostic monitor.
- Turn ignition switch
from OFF to RUN.
Is DTC 32 still flashing?
Yes
REPLACE
air bag diagnostic monitor and bracket. RECONNECT system. REACTIVATE system.
No
GO to 32-5
.
32-4 ISOLATE RESISTANCE
- Disconnect air bag sliding contact
at base of steering column.
- Install air bag simulator on main wiring harness at base of steering
column.
- Measure resistance between air bag diagnostic monitor harness connector
Pins 2 (Circuit 614, GY/O) and 3 (Circuit 615, GY/W). Subtract the reading
found when zeroing ohmmeter.
Is result equal to 2 ohm ± 0.2 ohm?
Yes
REPLACE air bag sliding contact
. RECONNECT system. CYCLE ignition switch
. PROCEED to the description, schematic, and pinpoint
tests of the diagnostic trouble code that is flashing.
No
LOCATE and SERVICE open circuit or high resistance in Circuit
614 (GY/O) or 615 (GY/W). RECONNECT system. CYCLE ignition switch
. PROCEED to the description, schematic, and pinpoint
tests of the diagnostic trouble code that is flashing.
32-5 CHECK FOR DTC 32 AGAIN
- Cycle ignition switch
to OFF then RUN.
is diagnostic trouble code 32 flashing?
Yes
DEACTIVATE system. REPLACE driver side air bag module
. CYCLE ignition switch
. PROCEED to the description, schematic, and pinpoint
tests of the diagnostic trouble code that is flashing.
No
PROCEED to the description, schematic, and pinpoint tests of
the diagnostic trouble code that is flashing.
PINPOINT TESTS: DIAGNOSTIC TROUBLE CODE 33
Diagnostic Trouble Code 33 — Passenger Side Air Bag
Circuit High Resistance or Open
Normal Operation
While the ignition switch
is in the RUN position, the air bag diagnostic monitor
runs periodic checks on the resistance of the driver and passenger air bag
circuits.
- Normal resistance from Pin 5 (Passenger Air Bag Feed) to Pin 4 (Passenger
Air Bag Return) is between 0.9 ohm and 1.2 ohms. This resistance consists of
the passenger air bag resistance (approximately 1.0 ohm) plus a small amount of
resistance due to the wire itself, crimps, etc.
- If the resistance across Pin 5 and 4 exceeds 3 ohms, the air bag
diagnostic monitor will store in memory and flash out on the air bag
indicator a DTC 33.
- If the high resistance is later serviced or otherwise falls into the
normal range, the next ignition switch cycle will produce a DTC 73 (or a higher
priority DTC if one exists).
NOTE: The air bag connector and the air bag diagnostic monitor harness
connector have metal spring clips that act as shorting bars. These shorting
bars are built into the plastic hardshell connectors. The shorting bars are
designed to short Circuit 607 (LB/O) and 616 (PK/B) together when the
connectors are not mated. DO NOT attempt to remove the air bag shorting bar and
measure the resistance of the air bag.
The shorting bar(s) in the air bag diagnostic monitor harness connector
may be removed by removing the black spacer (locking wedge) from the connector.
Use extreme caution when reinstalling the spacers to ensure they are installed
correctly.
Possible Causes
Excessive resistance across Pins 2 and 3 can be caused by:
- An open circuit or high resistance in the wiring harness in either
Circuit 607 (LB/O) or Circuit 616 (PK/BK).
- An open circuit or high resistance in the passenger side air bag module
. DO NOT attempt a direct resistance measurement of the
air bag. Follow the diagnostic procedure to determine if the air bag resistance
is higher than normal.
Electrical Schematic — Diagnostic Trouble Code 33

33-1 UNDERSTAND FUNCTION
- Cycle the ignition switch
to OFF and then to RUN and confirm that DTC 33 is
flashing on the air bag indicator.
- Read the normal operation description for DTC 33.
- Examine the diagnostic trouble code schematic.
Is the diagnostic trouble code operation well understood?
Yes
GO to 33-2
.
NOTE: This is a hard fault. The fault condition is still present. This fault
may not be cleared until it is serviced and flashes out as a DTC 73.
No
RE-EXAMINE appropriate descriptions and schematics. Failure to
understand air bag system functions will result in needless replacement of
system components and repeat service.
33-2 MEASURE RESISTANCE
- Disconnect air bag diagnostic monitor.
- Set ohmmeter to lowest scale (200 ohms to AUTO).
- "Zero" ohmmeter by touching leads together and record resistance reading.
- Remove plastic locking wedge from gray harness connector.
- Measure resistance between air bag diagnostic monitor harness connector
Pins 5 (Circuit 607, LB/O) and 4 (Circuit 616, PK/BK). Subtract the reading
found when zeroing ohmmeter.
Is result less than 3.0 ohms?
Yes
MAKE SURE that locking wedge has been removed from gray
harness connector. MAKE SURE to use 2 ohm air bag simulator and not a jumper
wire. If these conditions have been met, GO to 33-3
.
No
LOCATE and SERVICE open circuit or high resistance in Circuit
607 (LB/O) or 616 (PK/BK). RECONNECT system. CYCLE ignition switch
. PROCEED to the description, schematic, and pinpoint
tests of the diagnostic trouble code that is flashing.
33-3 CHECK FOR DTC 33
- Reconnect air bag diagnostic monitor.
- Turn ignition switch
from OFF to RUN.
Is Diagnostic Trouble Code 33 still flashing?
Yes
REPLACE
air bag diagnostic monitor and bracket. RECONNECT system. VERIFY system.
REACTIVATE system.
No
GO to 33-4
.
33-4 CHECK FOR DTC 33 AGAIN
- Cycle ignition switch
to OFF then RUN.
Yes
DEACTIVATE system. REPLACE passenger side air bag module
. CYCLE ignition switch
. PROCEED to the description, schematic, and pinpoint
tests of the diagnostic trouble code that is flashing.
No
DEACTIVATE system. PROCEED to the description, schematic, and
pinpoint tests of the diagnostic trouble code that is flashing.
PINPOINT TESTS: DIAGNOSTIC TROUBLE CODE 34
Diagnostic Trouble Code 34 — Driver Side Air Bag
Circuit Low Resistance or Shorted
Normal Operation
While the ignition switch
is in the RUN position, the air bag diagnostic monitor
runs periodic checks on the resistance of the driver and passenger air bag
circuits. Normal resistance from Pin 2 (Driver Air Bag Feed) to Pin 3 (Driver
Air Bag Return) is between 1.4 ohms and 2.0 ohms.
- This resistance total results from the sum of the components in the
circuit: the air bag (approximately 1 ohm) and the air bag sliding contact
(0.20 ohm to 0.35 ohm per winding, 2 windings total)
plus a small amount of resistance due to the wire itself, crimps, etc.
- If the resistance across these two pins is less than 1 ohm, the
air bag diagnostic monitor will interpret this as a low resistance and the air
bag diagnostic monitor will store in memory and flash out on the air bag
indicator a DTC 34.
- If the low resistance is later serviced or otherwise rises into the
normal range, the next ignition switch cycle will produce a DTC 74 (or a higher
priority DTC if one exists).
NOTE: The air bag connector, air bag diagnostic monitor harness connector, and
the air bag sliding contact connector have metal spring clips that act as
shorting bars. These shorting bars are built into the plastic hardshell
connectors. The shorting bars are designed to short Circuit 614 (GY/O) and 615
(GY/W) together when the connectors are not mated. DO NOT attempt to remove the
air bag shorting bar and measure the resistance of the air bag.
The air bag sliding contact shorting bar may be removed to measure the
air bag sliding contact resistance. Likewise, the shorting bar(s) in the air
bag diagnostic monitor harness connector may be removed by removing the black
spacer (locking wedge) from the connector. Use extreme caution when
reinstalling the shorting bars to ensure they are installed correctly.
Possible Causes
Low resistance across Pins 2 and 3 can be caused by:
- A poorly mated air bag connector, air bag diagnostic monitor
harness connector, or air bag sliding contact connector may not push the
shorting bars back into their fully retracted position.
- A damaged or worn shorting bar may short Circuits 614 (GY/O)
and 615 (GY/W).
- A short in the air bag sliding contact windings or harness
wires between Circuits 614 (GY/O) and 615 (GY/W).
- A short circuit or low resistance in the driver side air bag module
. DO NOT attempt a direct resistance measurement of the
air bag. Follow the diagnostic procedure to determine if the air bag resistance
is higher than normal.
Electrical Schematic — Diagnostic Trouble Code 34

34-1 UNDERSTAND FUNCTION
- Cycle the ignition switch
to OFF and then to RUN and confirm that DTC 34 is
flashing on the air bag indicator.
- Read the normal operation description for DTC 34.
- Examine the diagnostic trouble code schematic.
Is the diagnostic trouble code operation well understood?
Yes
GO to 34-2
.
NOTE: This is a hard fault. The fault condition is still present. This fault
may not be cleared until it is serviced and flashes out as a DTC 74.
No
RE-EXAMINE appropriate descriptions and schematics. Failure to
understand air bag system functions will result in needless replacement of
system components and repeat service.
34-2 MEASURE RESISTANCE
- Deactivate system. Leave driver side air bag harness connector empty (DO
NOT install air bag simulator).
- Disconnect air bag diagnostic monitor.
- Remove plastic locking wedge from gray harness connector.
- Measure resistance between air bag diagnostic monitor harness connector
Pins 2 (Circuit 614, GY/O) and 3 (Circuit 615, GY/W).
Yes
GO to 34-3
.
No
GO to 34-4
.
34-3 VERIFY CONDITION
- Install air bag simulator onto air bag sliding contact connector at steering wheel
.
- Reconnect air bag diagnostic monitor.
- Turn ignition switch
from OFF to RUN.
Yes
REPLACE
air bag diagnostic monitor and bracket. RECONNECT system. VERIFY system.
REACTIVATE system.
No
EXAMINE shorting bars on driver side air bag connector and
diagnostic monitor harness connector locking wedge for proper operation. REPLACE driver side air bag module
if shorting bars are normal. CYCLE ignition switch
. PROCEED to the description, schematic, and pinpoint
tests of the diagnostic trouble code that is flashing.
NOTE: Examine air bag sliding contact to main harness connector for an example
of a normal shorting bar.
34-4 CHECK FOR HARNESS SHORT
- Disconnect air bag sliding contact
at base of steering column where it mates with vehicle
harness.
- Measure resistance between air bag diagnostic monitor harness connector
Pins 2 (Circuit 614, GY/O) and 3 (Circuit 615, GY/W).
Is the resistance reading infinite (open)?
Yes
EXAMINE shorting bar in air bag sliding contact main harness
connector for proper function. REPLACE air bag sliding contact
if shorting bar is normal. RECONNECT system. CYCLE ignition switch
. PROCEED to the description, schematic, and pinpoint
tests of the diagnostic trouble code that is flashing.
No
LOCATE and SERVICE short across Circuit 614 (GY/O) and 615
(GY/W). RECONNECT system. INSPECT air bag diagnostic monitor harness connector
and air bag sliding contact harness connector for shorted terminals. CYCLE ignition switch
. PROCEED to the description, schematic, and pinpoint
tests of the diagnostic trouble code that is flashing.
PINPOINT TESTS: DIAGNOSTIC TROUBLE CODE 35
Diagnostic Trouble Code 35 — Passenger Side Air Bag
Circuit Low Resistance or Shorted
Normal Operation
While the ignition switch
is in the RUN position, the air bag diagnostic monitor
runs periodic checks on the resistance of the driver and passenger air bag
circuits.
The shorting bar(s) in the air bag diagnostic monitor harness connector
may be removed by removing the black spacer (locking wedge) from the connector.
Use extreme caution when reinstalling the spacers to ensure they are installed co
rrectly.
Possible Causes
Low resistance across Pins 5 and 4 can be caused by:
- A poorly mated air bag connector or air bag diagnostic monitor
harness connector may not push the shorting bars back into their fully
retracted position.
- A damaged or worn shorting bar may short Circuit 607 (LB/O)
and 616 (PK/BK).
- A short in the harness wires between Circuits 607 (LB/O) and
616 (PK/BK).
- A short circuit or low resistance in the passenger side air bag module. DO NOT attempt a direct resistance measurement of the
air bag. Follow the diagnostic procedure to determine if the air bag resistance
is higher than normal.
Electrical Schematic — Diagnostic Trouble Code 35

35-1 UNDERSTAND FUNCTION
- Cycle the ignition switch
to OFF and then to RUN and confirm that DTC 35 is
flashing on the air bag indicator.
- Read the normal operation description for DTC 35.
- Examine the diagnostic trouble code schematic.
Is the diagnostic trouble code operation well understood?
Yes
GO to 35-2
.
NOTE: This is a hard fault. The fault condition is still present. This fault
may not be cleared until it is serviced and flashes out as a DTC 75.
No
RE-EXAMINE appropriate descriptions and schematics. Failure to
understand air bag system functions will result in needless replacement of
system components and repeat service.
35-2 MEASURE RESISTANCE
- Deactivate system. Leave passenger side air bag harness connector empty
(DO NOT install air bag simulator).
- Disconnect air bag diagnostic monitor.
- Remove plastic locking wedge from gray harness connector.
- Measure resistance between diagnostic monitor harness connector Pins 5
(Circuit 607, LB/O) and 4 (Circuit 616, PK/BK).
Is the resistance reading infinite (open)?
Yes
GO to 35-3
.
No
LOCATE and SERVICE short across Circuit 607 (LB/O) and 616
(PK/BK). RECONNECT system. INSPECT air bag diagnostic monitor harness connector
for shorted terminals. CYCLE ignition switch
. PROCEED to the description, schematic, and pinpoint
tests of the diagnostic trouble code that is flashing.
35-3 CHECK FOR DTC 35
- Install air bag simulator onto passenger side air bag harness connector.
- Reconnect air bag diagnostic monitor.
- Turn ignition switch from OFF to RUN.
Yes
REPLACE
air bag diagnostic monitor and bracket. RECONNECT system. VERIFY system.
REACTIVATE system.
No
EXAMINE shorting bars on passenger side air bag connector and
air bag diagnostic monitor harness connector locking wedge for proper
operation. REPLACE passenger side air bag module
if shorting bars are normal. CYCLE ignition switch
. PROCEED to the description, schematic, and pinpoint
tests of the diagnostic trouble code that is flashing.
NOTE: Examine air bag sliding contact to main harness connector for an example
of a normal
shorting bar.
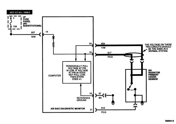
PINPOINT TESTS: DIAGNOSTIC TROUBLE CODE 41
Diagnostic Trouble Code 41 — Right Radiator Primary
Crash Feed/Return Circuit Open
Normal Operation
The voltage at Pin 16 and Circuit 617 (PK/O) is set by the air bag
diagnostic monitor to be slightly less than battery voltage. Circuit 617
is connected to Circuit 624 (Y/W) inside RH radiator primary crash sensor.
Therefore, the voltage at Circuit 624 and air bag diagnostic monitor Pin 24
should be the same as the voltage at air bag diagnostic monitor Pin 16.
The air bag diagnostic monitor periodically pulls the voltage at Pin 16
low to verify the connection to Pin 24. If the voltage at Pin 24 does not pull
low as a result of this test, the air bag diagnostic monitor will store in
memory and flash out on the air bag indicator a DTC 41. If the connection
between Pins 16 and 24 is later serviced, the next ignition switch cycle will
produce a DTC 81 (or a higher priority DTC if one exists).
Possible Causes
Failure to get low voltage at Pin 24 during the test can be caused by:
- An open circuit in the wiring harness in either Circuit 617
(PK/O) or Circuit 624 (Y/W).
- An open circuit inside RH radiator primary crash sensor
across Circuit 617 (PK/O) or Circuit 624 (Y/W).
- A short to battery or ignition voltage in any of the Circuits 617
(PK/O), 619 (PK/W), 624 (Y/W), 625 (Y/LG).
Electrical Schematic — Diagnostic Trouble Code 41

41-1 UNDERSTAND FUNCTION
- Cycle the ignition switch
to OFF and then to RUN and confirm that DTC 41 is
flashing on the air bag indicator.
- Read the normal operation description for DTC 41.
- Examine the diagnostic trouble code schematic.
Is the diagnostic trouble code operation well understood?
Yes
GO to 41-2
.
NOTE: This is a hard fault. The fault condition is still present. This fault
may not be cleared until it is serviced and flashes out as a DTC 81.
No
RE-EXAMINE appropriate descriptions and schematics. Failure to
understand air bag system functions will result in needless replacement of
system components and repeat service.
41-2 MEASURE RESISTANCE
- Disconnect air bag diagnostic monitor.
- Set ohmmeter to 200 ohm scale or AUTO.
- "Zero" ohmmeter by touching leads together and record resistance reading.
- Measure resistance between air bag diagnostic monitor harness connector
Pins 16 (Circuit 617, PK/O) and 24 (Circuit 624, Y/W). Subtract the reading
found when zeroing ohmmeter.
Is the result less than 2 ohms?
Yes
GO to 41-3
.
No
GO to 41-4
.
41-3 CHECK FOR SHORTS TO BATTERY
- With air bag diagnostic monitor disconnected, cycle ignition switch
to RUN.
- Measure the voltage between the following air bag diagnostic monitor
harness pins and ground:
- Pin 15 (619, PK/W)
- Pin 16 (617, PK/O)
- Pin 23 (625, Y/LG)
- Pin 24 (624, Y/W)
Is the voltage greater than zero on any of these wires?
Yes
LOCATE and SERVICE short to high voltage on appropriate
circuit. CYCLE ignition switch
. PROCEED to the description, schematic, and pinpoint
tests of the diagnostic trouble code that is flashing.
No
REPLACE
air bag diagnostic monitor and bracket. RECONNECT system. VERIFY system.
REACTIVATE system.
41-4 MEASURE RESISTANCE IN SENSOR CONNECTOR
- Locate RH radiator primary crash front air bag sensor and bracket
.
- Disconnect RH radiator primary crash sensor from harness.
- Measure resistance between PK/O and Y/W wires in sensor connector.
Is the resistance reading less than 2 ohms?
Yes
LOCATE and SERVICE open circuit in the wiring harness between
air bag diagnostic monitor and RH radiator primary crash front air bag sensor and bracket
in either Circuit 617 (PK/O) or Circuit 624 (Y/W). INSPECT all
interconnections including crimps. CYCLE ignition switch
. PROCEED to the description, schematic, and pinpoint
tests of the diagnostic trouble code that is flashing.
No
REPLACE RH radiator primary crash front air bag sensor and bracket
. CYCLE ignition switch. PROCEED to the description,
schematic, and pinpoint tests of the diagnostic trouble code that is flashing.
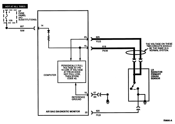
PINPOINT TESTS: DIAGNOSTIC TROUBLE CODE 42
Diagnostic Trouble Code 42 — Left Radiator Primary
Crash Sensor Feed/Return Circuit Open
Normal Operation
The voltage at Pin 15 and Circuit 619 (PK/W) is set by the air bag
diagnostic monitor to be slightly less than battery voltage. Circuit 619
is connected to Circuit 625 (Y/LG) inside LH radiator primary crash sensor.
Therefore, the voltage at Circuit 625 and air bag diagnostic monitor Pin 23
should be the same as the voltage at air bag diagnostic monitor Pin 15.
The air bag diagnostic monitor periodically pulls the voltage at Pin 15
low to verify the connection to Pin 23. If the voltage at Pin 24 does not pull
low as a result of this test, air bag diagnostic monitor will store in memory
and flash out on the air bag indicator a DTC 42. If the connection between Pins
15 and 23 is later serviced, the next ignition switch cycle will produce a DTC
82 (or a higher priority DTC if one exists).
Possible Causes
Failure to get low voltage at Pin 23 during the test can be caused by:
- An open circuit in the wiring harness in either Circuit 619
(PK/W) or Circuit 625 (Y/LG).
- An open circuit inside left radiator primary crash sensor
across Circuit 619 (PK/W) or Circuit 625 (Y/LG).
- A short to battery or ignition voltage in any of the Circuits 617
(PK/O), 619 (PK/W), 624 (Y/W), 625 (Y/LG).
Electrical Schematic — Diagnostic Trouble Code 42

42-1 UNDERSTAND FUNCTION
- Cycle the ignition switch
to OFF and then to RUN and confirm that DTC 42 is
flashing on the air bag indicator.
- Read the normal operation description for DTC 42.
- Examine the diagnostic trouble code schematic.
Is the diagnostic trouble code operation well understood?
Yes
GO to 42-2
.
NOTE: This is a hard fault. The fault condition is still present. This fault
may not be cleared until it is serviced and flashes out as a DTC 82.
No
RE-EXAMINE appropriate descriptions and schematics. Failure to
understand air bag system functions will result in needless replacement of
system components and repeat service.
42-2 MEASURE RESISTANCE
- Disconnect air bag diagnostic monitor.
- Set ohmmeter to 200 ohm scale or AUTO.
- "Zero" ohmmeter by touching leads together and record resistance reading.
- Measure resistance between air bag diagnostic monitor harness connector
Pins 15 (Circuit 619, PK/W) and 23 (Circuit 625, Y/LG). Subtract the reading
found when zeroing ohmmeter.
Is the result less than 2 ohms?
Yes
REPLACE
air bag diagnostic monitor and bracket. RECONNECT system. VERIFY system.
REACTIVATE system.
No
GO to 42-3
.
42-3 MEASURE RESISTANCE IN SENSOR CONNECTOR
- Locate LH radiator primary crash front air bag sensor and bracket
.
- Measure resistance between PK/W and Y/LG wires in sensor connector.
Is the resistance reading less than 2 ohms?
Yes
LOCATE and SERVICE open circuit in the wiring harness between
air bag diagnostic monitor and LH radiator primary crash front air bag sensor and bracket
in either Circuit 619 (PK/W) or Circuit 625 (Y/LG). INSPECT all
interconnections including crimps. CYCLE ignition switch
. PROCEED to the description, schematic, and pinpoint
tests of the diagnostic trouble code that is flashing.
No
REPLACE LH radiator primary crash front air bag sensor and bracket
. CYCLE ignition switch. PROCEED to the description,
schematic, and pinpoint tests of the diagnostic trouble code that is flashing.
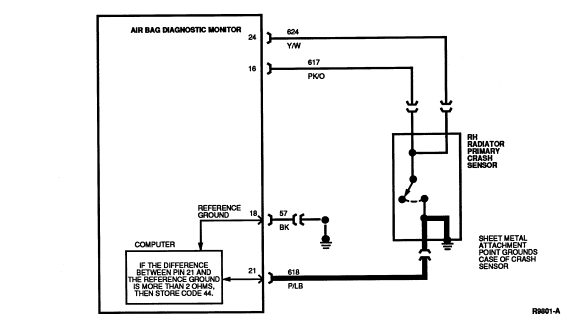
PINPOINT TESTS: DIAGNOSTIC TROUBLE CODE 44
Diagnostic Trouble Code 44 — Right Radiator Primary
Crash Sensor Not Mounted to Vehicle Properly
Normal Operation
The air bag diagnostic monitor measures the resistance between Pin 21 and
the reference ground at Pin 18. If the air bag diagnostic monitor measures a
difference of more than 2.0 ohms between the ground at Pin 18 and the ground at
Pin 21, the air bag diagnostic monitor will store in memory and flash out on
the air bag indicator a DTC 44. Should the difference in resistance between Pin
18 and Pin 21 be serviced or otherwise reduced to less than 2.0 ohms, the
air bag diagnostic monitor will flash out a DTC 84 (or a higher priority DTC if
one exists) on the next ignition switch cycle.
NOTE: Circuit 618 (P/LG) is riveted to the side of the RH radiator primary
crash sensor case and the case of the sensor is grounded to the vehicle at its
mounting point.
Possible Causes
High resistance on Pin 21 to ground can be caused by:
- A poor attachment of RH radiator primary crash front air bag sensor and bracket
due to loose mounting, dirt, or corrosion at its
mounting location.
- An open or damaged wire in Circuit 618 (P/LG).
- An open wire or loose rivet inside RH radiator primary crash front air bag sensor and bracket
.
Electrical Schematic — Diagnostic Trouble Code 44

44-1 UNDERSTAND FUNCTION
- Cycle the ignition switch
to OFF and then to RUN and confirm that DTC 44 is
flashing on the air bag indicator.
- Read the normal operation description for DTC 44.
- Examine the diagnostic trouble code schematic.
Is the diagnostic trouble code operation well understood?
Yes
GO to 44-2
.
NOTE: This is a hard fault. The fault condition is still present. This fault
may not be cleared until it is serviced and flashes out as a DTC 84.
No
RE-EXAMINE appropriate descriptions and schematics. Failure to
understand air bag system functions will result in needless replacement of
system components and repeat service.
44-2 MEASURE RESISTANCE
- Disconnect air bag diagnostic monitor.
- Disconnect negative battery cable.
- Set ohmmeter to 200 ohm scale or AUTO.
- "Zero" ohmmeter by touching leads together and record resistance reading.
- Measure resistance between air bag diagnostic monitor harness connector
Pins 18 (Circuit 57, BK) and 21 (Circuit 618, P/LG). Subtract the reading found
when zeroing ohmmeter.
Is the result greater than 2 ohms?
Yes
GO to 44-3
.
No
REPLACE
air bag diagnostic monitor and bracket. RECONNECT system. VERIFY system.
REACTIVATE system.
44-3 CHECK CRASH SENSOR GROUND
- Locate RH radiator primary crash front air bag sensor and bracket
.
- Disconnect RH radiator primary crash sensor from harness.
- Measure resistance between P/LG wire in sensor connector and a good,
nearby chassis ground. Subtract the reading found when zeroing ohmmeter.
Is the result less than 2 ohms?
Yes
LOCATE and SERVICE open circuit or high resistance in Circuit
618 (P/LG) between
air bag diagnostic monitor and RH radiator primary crash front air bag sensor and bracket
. INSPECT all
interconnections including crimps. RECONNECT system. CYCLE ignition switch
. PROCEED to the description, schematic, and pinpoint
tests of the diagnostic trouble code that is flashing.
No
REMOVE screws retaining RH radiator primary crash front air bag sensor and bracket
. CLEAN mounting surface of RH radiator primary crash front air bag sensor and bracket
and chassis. INSTALL RH radiator primary crash front air bag sensor and bracket
. TIGHTEN screws to proper specification. GO to 44-4
.
44-4 MEASURE RESISTANCE
- Measure resistance between P/LG wire in RH radiator primary crash sensor
connector and a good, nearby chassis ground. Subtract the reading found when
zeroing ohmmeter.
Is the result less than 2 ohms?
Yes
RECONNECT system. CYCLE ignition switch
. PROCEED to the description, schematic, and pinpoint
tests of the diagnostic trouble code that is flashing.
No
REPLACE RH radiator primary crash front air bag sensor and bracket
. RECONNECT system. CYCLE ignition switch
. PROCEED to the description, schematic, and pinpoint
tests of the diagnostic trouble code that is flashing.
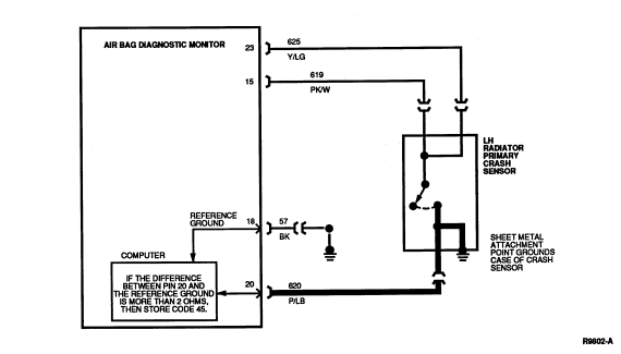
PINPOINT TESTS: DIAGNOSTIC TROUBLE CODE 45
Diagnostic Trouble Code 45 — Left Radiator Primary
Crash Sensor Not Mounted to Vehicle Properly
Normal Operation
The air bag diagnostic monitor measures the resistance between Pin 20 and
the reference ground at Pin 18. If the air bag diagnostic monitor measures a
difference of more than 2.0 ohms between the ground at Pin 18 and the ground at
Pin 20, the air bag diagnostic monitor will store in memory and flash out on
the air bag indicator a DTC 45. Should the difference in resistance between Pin
18 and Pin 20 be serviced or otherwise reduced to less than 2.0 ohms, the
air bag diagnostic monitor will flash out a DTC 85 (or a higher priority DTC if
one exists) on the next ignition switch cycle.
NOTE: Circuit 620 (P/LB) is riveted to the side of the LH radiator primary
crash sensor case and the case of the sensor is grounded to the vehicle at its
mounting point.
Possible Causes
High resistance on Pin 20 to ground can be caused by:
- A poor attachment of LH radiator primary crash front air bag sensor and bracket
due to loose mounting, dirt, or corrosion at its
mounting location.
- An open or damaged wire in Circuit 620 (P/LB).
- An open wire or loose rivet inside LH radiator primary crash front air bag sensor and bracket
.
Electrical Schematic — Diagnostic Trouble Code 45

45-1 UNDERSTAND FUNCTION
- Cycle the ignition switch
to OFF and then to RUN and confirm that DTC 45 is
flashing on the air bag indicator.
- Read the normal operation description for DTC 45.
- Examine the diagnostic trouble code schematic.
Is the diagnostic trouble code operation well understood?
Yes
GO to 45-2
.
NOTE: This is a hard fault. The fault condition is still present. This fault
may not be cleared until it is serviced and flashes out as a DTC 85.
No
RE-EXAMINE appropriate descriptions and schematics. Failure to
understand air bag system functions will result in needless replacement of
system components and repeat service.
45-2 MEASURE RESISTANCE
- Disconnect air bag diagnostic monitor.
- Disconnect negative battery cable.
- Set ohmmeter to 200 OHM scale or AUTO.
- "Zero" ohmmeter by touching leads together and record resistance reading.
- Measure resistance between air bag diagnostic monitor harness connector
Pins 18 (Circuit 57, BK) and 20 (Circuit 620, P/LB). Subtract the reading found
when zeroing ohmmeter.
Is the result greater than 2 ohms?
Yes
GO to 45-3
.
No
REPLACE
air bag diagnostic monitor and bracket. RECONNECT system. VERIFY system.
REACTIVATE system.
45-3 CHECK CRASH SENSOR GROUND
- Locate LH radiator primary crash front air bag sensor and bracket
.
- Disconnect LH radiator primary crash front air bag sensor and bracket
from harness.
- Measure resistance between P/LB wire in sensor connector and a good,
nearby chassis ground. Subtract the reading found when zeroing ohmmeter.
Is the result less than 2 ohms?
Yes
LOCATE and SERVICE open circuit or high resistance in Circuit
620 (P/LB) between
air bag diagnostic monitor and LH radiator primary crash front air bag sensor and bracket
. INSPECT all
interconnections including crimps. RECONNECT system. CYCLE ignition switch
. PROCEED to the description, schematic, and pinpoint
tests of the diagnostic trouble code that is flashing.
No
REMOVE screws retaining LH radiator primary crash front air bag sensor and bracket
. CLEAN mounting surface of LH radiator primary crash front air bag sensor and bracket
and chassis. INSTALL LH radiator primary crash front air bag sensor and bracket
. TIGHTEN screws to proper specification. GO to 45-4
.
45-4 MEASURE RESISTANCE
- Measure resistance between P/LB wire in LH radiator primary crash sensor
connector and a good, nearby chassis ground. Subtract the reading found when
zeroing ohmmeter.
Is the result less than 2 ohms?
Yes
RECONNECT system. CYCLE ignition switch
. PROCEED to the description, schematic, and pinpoint
tests of the diagnostic trouble code that is flashing.
No
REPLACE LH radiator primary crash front air bag sensor and bracket
. RECONNECT system. CYCLE ignition switch
. PROCEED to the description, schematic, and pinpoint
tests, of the diagnostic trouble code that is flashing.
PINPOINT TESTS: DIAGNOSTIC TROUBLE CODE 52
Diagnostic Trouble Code 52 — Intermittent or Repaired
Low Battery Voltage
Normal Operation
Refer to Diagnostic Trouble Code 12.
Electrical Schematic — Diagnostic Trouble Code
52
Refer to Diagnostic Trouble Code 12.
52-1 UNDERSTAND FUNCTION
- Cycle the ignition switch
to OFF and then to RUN and confirm that DTC 12 is
flashing on the air bag indicator.
- Read the normal operation description for DTC 12. Read the pinpoint test
for DTC 12 as a reference.
- Examine the diagnostic trouble code schematic. Look for areas where
intermittent faults may occur.
Is the diagnostic trouble code operation well understood?
Yes
GO to 52-2
.
NOTE: This is an intermittent or repaired fault. The fault condition is no
longer present.
No
RE-EXAMINE appropriate descriptions and schematics. Failure to
understand air bag system functions will result in needless replacement of
system components and repeat service.
52-2 CHECK IF REPAIRED
Has a DTC 12 just been serviced and repaired?
Yes
GO to 52-3
.
No
GO to 52-4
.
52-3 CLEAR AND CHECK FOR OTHER DTCS
- Check battery fuse feeding air bag diagnostic monitor Pins 13 and 14.
Fuse should be 10A, NO SUBSTITUTIONS.
Does another diagnostic trouble code start flashing?
Yes
PROCEED to the description, schematic and pinpoint tests of
the DTC that is flashing.
No
REACTIVATE system.
52-4 CHECK CHARGING SYSTEM
Yes
SERVICE charging system concern. GO to 52-3.
No
GO to 52-5.
52-5 CHECK BATTERY FEED
Are any concerns noticed?
Yes
SERVICE concerns in battery feed. GO to 52-3
.
No
RE-EXAMINE diagnostic trouble code description and schematic.
LOOK for causes of intermittent low battery voltage at Pin 13. ATTEMPT to
recreate hard faults by driving vehicle, flexing wire harnesses, etc., cycling ignition switch
frequently. SERVICE any intermittent concerns if found. GO to 52-3
.
PINPOINT TESTS: DIAGNOSTIC TROUBLE CODE 53
Diagnostic Trouble Code 53 — Intermittent or Repaired
Air Bag Circuit Shorted to Ground
Normal Operation
Refer to Diagnostic Trouble Code 13.
Electrical Schematic — Diagnostic Trouble Code 53
Refer to Diagnostic Trouble Code 13.
53-1 UNDERSTAND FUNCTION
- Cycle the ignition switch
to OFF and then to RUN and confirm that DTC 13 is
flashing on the air bag indicator.
- Read the normal operation description for DTC 13. Read the pinpoint
tests for DTC 13 as a reference.
- Examine the diagnostic trouble code schematic. Look for areas where
intermittent faults may occur.
Is the diagnostic trouble code operation well understood?
Yes
GO to 53-2
.
NOTE: This is an intermittent or repaired fault. The fault condition is no
longer present.
No
RE-EXAMINE appropriate descriptions and schematics. Failure to
understand air bag system functions will result in needless replacement of
system components and repeat service.
53-2 CHECK IF REPAIRED
Has a DTC 13 just been serviced and repaired?
Yes
GO to 53-3
.
No
GO to 53-4
.
53-3 CLEAR AND CHECK FOR OTHER DTCS
- Check battery fuse feeding diagnostic monitor Pins 13 and 14. Fuse
should be 10A, NO SUBSTITUTIONS.
Does another diagnostic trouble code start flashing?
Yes
PROCEED to the description, schematic, and pinpoint tests of
the diagnostic trouble code that is flashing.
No
REACTIVATE system.
53-4 CHECK FOR INTERMITTENT SHORTS
- Visually inspect the wiring in the following circuits:
- 614 (GY/O)
- 607 (LB/O)
- 615 (GY/W)
- 616 (PK/BK)
Are any concerns noticed?
Yes
SERVICE wiring concern. GO to 53-3
.
No
GO to 53-5
.
53-5 CHECK AIR BAG SLIDING CONTACT
- Visually inspect air bag sliding contact wiring at harness connector.
- Visually inspect wiring in steering wheel hub where air bag sliding contact
mates to driver air bag connector.
Are any concerns noticed?
Yes
SERVICE wiring concern. GO to 53-3
.
No
GO to 53-6
.
53-6 CHECK PRIMARY SENSORS
Are any concerns noticed?
Yes
REPLACE respective radiator primary crash sensor if
significant corrosion is found. SERVICE wiring concerns. GO to 53-3
.
No
RE-EXAMINE diagnostic trouble code description and schematic.
LOOK for causes of intermittent shorts or resistance to ground on the
appropriate circuits. ATTEMPT to recreate hard faults by driving vehicle,
flexing wire harnesses, etc., cycling ignition switch frequently. SERVICE any intermittent concerns, if found. GO to 53-3.
PINPOINT TESTS: DIAGNOSTIC TROUBLE CODE 54
Diagnostic Trouble Code 54 — Intermittent or Repaired
Primary Crash Sensor Circuit Shorted to Ground
Normal Operation
Refer to Diagnostic Trouble Code 14.
Electrical Schematic — Diagnostic Trouble Code
54
Refer to Diagnostic Trouble Code 14.
54-1 UNDERSTAND FUNCTION
- Cycle the ignition switch
to OFF and then to RUN and confirm that DTC 54 is
flashing on the air bag indicator.
- Read the normal operation description for DTC 14. Read the pinpoint
tests for DTC 14 as a reference.
- Examine the diagnostic trouble code schematic. Look for areas where
intermittent faults may occur.
Is the diagnostic trouble code operation well understood?
Yes
GO to 54-2
.
NOTE: This is an intermittent or repaired fault. The fault condition is no
longer present.
No
RE-EXAMINE appropriate descriptions and schematics. Failure to
understand air bag system functions will result in needless replacement of
system components and repeat service.
54-2 CHECK IF REPAIRED
Has a DTC 14 just been serviced and repaired?
Yes
GO to 54-3
.
No
GO to 54-4
.
54-3 CLEAR AND CHECK FOR OTHER DTCS
- Check battery fuse feeding diagnostic monitor Pins 13 and 14. Fuse
should be 10A, NO SUBSTITUTIONS.
Does another diagnostic trouble code start flashing?
Yes
PROCEED to the description, schematic, and pinpoint tests of
the diagnostic trouble code that is flashing.
No
REACTIVATE system.
54-4 CHECK PRIMARY SENSORS
Are any concerns noticed?
Yes
REPLACE respective radiator primary crash sensor if
significant corrosion is found. SERVICE wiring concerns. GO to 54-3
.
No
RE-EXAMINE diagnostic trouble code description and schematic.
LOOK for causes of intermittent shorts or resistance to ground on the
appropriate circuits. ATTEMPT to recreate hard faults by driving vehicle,
flexing wire harnesses, etc., cycling ignition switch frequently. SERVICE any intermittent concerns, if found. GO to 54-3
.
PINPOINT TESTS: DIAGNOSTIC TROUBLE CODE 61
Diagnostic Trouble Code 61 — Intermittent or Repaired
Diagnostic Monitor Not Mounted to Vehicle Properly
Normal Operation
Refer to Diagnostic Trouble Code 21.
Electrical Schematic — Diagnostic Trouble Code 61
Refer to Diagnostic Trouble Code 21.
61-1 UNDERSTAND FUNCTION
- Cycle the ignition switch
to OFF and then to RUN and confirm that DTC 61 is
flashing on the air bag indicator.
- Read the normal operation description for DTC 21. Read the pinpoint
tests for DTC 21 as a reference.
- Examine the diagnostic trouble code schematic. Look for areas where
intermittent faults may occur.
Is the diagnostic trouble code operation well understood?
Yes
GO to 61-2
.
NOTE: This is an intermittent or repaired fault. The fault condition is no
longer present.
No
RE-EXAMINE appropriate descriptions and schematics. Failure to
understand air bag system functions will result in needless replacement of
system components and repeat service.
61-2 CHECK IF REPAIRED
Has a DTC 21 just been serviced and repaired?
Yes
GO to 61-3
.
No
GO to 61-4
.
61-3 CLEAR AND CHECK FOR OTHER DTCS
Does another diagnostic trouble code start flashing?
Yes
PROCEED to the description, schematic, and pinpoint tests of
the diagnostic trouble code that is flashing.
No
REACTIVATE system.
61-4 CHECK FOR CORROSION
Is significant corrosion found?
Yes
REPLACE
air bag diagnostic monitor and bracket if significant corrosion is found.
VERIFY system.
REACTIVATE system.
No
REMOVE air bag diagnostic monitor and bracket assembly from
the vehicle. Thoroughly
CLEAN the mounting surfaces. REMOUNT
air bag diagnostic monitor and bracket with grounding screw torque 10.2-13.8 Nm
(8-10 lb-ft). RE-EXAMINE diagnostic trouble code
description and schematic. LOOK for causes of high resistance in the air bag
diagnostic monitor bracket ground. ATTEMPT to recreate hard faults by driving
vehicle, flexing wire harnesses, etc., cycling ignition switch frequently. SERVICE any intermittent concerns, if found. GO to 61-3
.
PINPOINT TESTS: DIAGNOSTIC TROUBLE CODE 62
Diagnostic Trouble Code 62 — Intermittent or Repaired
Safing Sensor Output Circuit Shorted to Battery Voltage
Normal Operation
Refer to Diagnostic Trouble Code 22.
Electrical Schematic — Diagnostic Trouble Code 62
Refer to Diagnostic Trouble Code 22.
62-1 UNDERSTAND FUNCTION
- Cycle the ignition switch
to OFF and then to RUN and confirm that DTC 62 is
flashing on the air bag indicator.
- Read the normal operation description for DTC 22. Read the pinpoint
tests for DTC 22 as a reference.
- Examine the diagnostic trouble code schematic. Look for areas where
intermittent faults may occur.
Is the diagnostic trouble code operation well understood?
Yes
GO to 62-2
.
NOTE: This is an intermittent or repaired fault. The fault condition is no
longer present.
No
RE-EXAMINE appropriate descriptions and schematics. Failure to
understand air bag system functions will result in needless replacement of
system components and repeat service.
62-2 CHECK IF REPAIRED
Has a DTC 22 just been serviced and repaired?
Yes
GO to 62-3
.
No
GO to 62-4
.
62-3 CLEAR AND CHECK FOR OTHER DTCS
Does another diagnostic trouble code start flashing?
Yes
PROCEED to the description, schematic, and pinpoint tests of
the diagnostic trouble code that is flashing.
No
REACTIVATE system.
62-4 CHECK FOR STEERING COLUMN SHORTS
Are any concerns noticed?
Yes
SERVICE any wiring concerns found. GO to 62-3
.
No
GO to 62-5
.
62-5 CHECK FOR INTERMITTENT WIRE SHORTS
Are any concerns noticed?
Yes
SERVICE any wiring concerns found. GO to 62-3
.
No
RE-EXAMINE diagnostic trouble code description and schematic.
LOOK for causes of intermittent shorts to battery voltage on the appropriate
circuits. ATTEMPT to recreate hard faults by driving vehicle, flexing wire
harnesses, etc., cycling ignition switch frequently. SERVICE any intermittent concerns, if found. GO to 62-3
.
PINPOINT TESTS: DIAGNOSTIC TROUBLE CODE 63
Diagnostic Trouble Code 63 — Intermittent or Repaired
Memory Clear Circuit Improperly Grounded
Normal Operation
Refer to Diagnostic Trouble Code 23.
Electrical Schematic — Diagnostic Trouble Code 63
Refer to Diagnostic Trouble Code 23.
63-1 UNDERSTAND FUNCTION
- Cycle the ignition switch
to OFF and then to RUN and confirm that DTC 23 is
flashing on the air bag indicator.
- Read the normal operation description for DTC 23. Read the pinpoint
tests for DTC 23 as a reference.
- Examine the diagnostic trouble code schematic. Look for areas where
intermittent faults may occur.
Is the diagnostic trouble code operation well understood?
Yes
GO to 63-2
.
NOTE: This is an intermittent or repaired fault. The fault condition is no
longer present.
No
RE-EXAMINE appropriate descriptions and schematics. Failure to
understand air bag system functions will result in needless replacement of
system components and repeat service.
63-2 CHECK IF REPAIRED
Has a DTC 23 just been serviced and repaired?
Yes
GO to 63-3
.
No
GO to 63-4
.
63-3 CLEAR AND CHECK FOR OTHER DTCS
Does another diagnostic trouble code start flashing?
Yes
PROCEED to the description, schematic, and pinpoint tests of
the diagnostic trouble code that is flashing.
No
REACTIVATE system.
63-4 CHECK FOR MEMORY CLEAR FAULT
NOTE: A short to ground on Circuit 631 (T/R) for more than one minute will lead
to a DTC 23. If the short is released, a DTC 63 will result on the next ignition switch
cycle.
Has the Diagnostic Trouble Code Clearing procedure been performed
improperly?
Yes
READ the Diagnostic Code Clearing description. GO to 63-3
.
No
GO to 63-5
.
63-5 CHECK FOR INTERMITTENT WIRE SHORTS
- Visually inspect wiring on Circuit 631 (T/R). Look for signs of pinched
or chafed wires leading to an intermittent short to ground.
Are any concerns noticed?
Yes
SERVICE any wiring concerns found. GO to 63-3
.
No
RE-EXAMINE diagnostic trouble code description and schematic.
LOOK for causes of shorts to ground on the Circuit 631 (T/R). ATTEMPT to
recreate hard faults by driving vehicle, flexing wire harnesses, etc., cycling ignition switch
frequently. SERVICE any intermittent concerns if found. GO to 63-3
.
PINPOINT TESTS: DIAGNOSTIC TROUBLE CODE 64
Diagnostic Trouble Code 64 — Intermittent or Repaired
System Disarm Failure or Internal Diagnostic Monitor Fault
Normal Operation
Refer to Diagnostic Trouble Code 24.
Electrical Schematic — Diagnostic Trouble Code 64
Refer to Diagnostic Trouble Code 24.
64-1 UNDERSTAND FUNCTION
- Cycle the ignition switch
to OFF and then to RUN and confirm that DTC 24 is
flashing on the air bag indicator.
- Read the normal operation description for DTC 24. Read the pinpoint
tests for DTC 24 as a reference.
- Examine the diagnostic trouble code schematic. Look for areas where
intermittent faults may occur.
Is the diagnostic trouble code operation well understood?
Yes
GO to 64-2
.
NOTE: This is an intermittent or repaired fault. The fault condition is no
longer present.
No
RE-EXAMINE appropriate descriptions and schematics. Failure to
understand air bag system functions will result in needless replacement of
system components and repeat service.
64-2 CHECK IF REPAIRED
Has a DTC 24 just been serviced and repaired?
Yes
GO to 64-3
.
No
GO to 64-4
.
64-3 CLEAR AND CHECK FOR OTHER DTCS
Does another diagnostic trouble code start flashing?
Yes
PROCEED to the description, schematic, and pinpoint tests of
the diagnostic trouble code that is flashing.
No
REACTIVATE system.
64-4 CONFIRM BATTERY CONNECTION
- Disconnect air bag diagnostic monitor.
- Measure voltage between air bag diagnostic monitor harness connector
Pins 13 (+) (HOT AT ALL TIMES) and 18 (-) (Circuit 57, BK).
Is voltage measured equal to charging system voltage?
Yes
GO to 64-5
.
No
LOCATE and SERVICE open circuit on HOT AT ALL TIMES circuit.
RECONNECT
air bag diagnostic monitor. CYCLE ignition switch
. GO to 64-3
.
64-5 CHECK FUSE
- Inspect HOT AT ALL TIMES fuse feeding air bag diagnostic monitor Pins 13
and 14.
Is fuse value correct (10A)?
WARNING: CERTAIN FAULT CONDITIONS (SEE DIAGNOSTIC TROUBLE CODE 13/53 OR 14/54)
MAY CAUSE THE AIR BAG DIAGNOSTIC MONITOR TO INTENTIONALLY BLOW THE 10A BATTERY
FUSE TO DISARM THE AIR BAG SYSTEM. DO NOT SUBSTITUTE ANOTHER FUSE VALUE FOR THE
10A BATTERY FUSE. ANY OTHER FUSE VALUE MAY CAUSE FUTURE DISARMING FAILURE AND
MAY RESULT IN DANGER TO THE OCCUPANTS OF THE VEHICLE. ONCE THE AIR BAG
DIAGNOSTIC MONITOR HAS DISARMED THE SYSTEM, IT WILL NOT ATTEMPT TO DO SO AGAIN
UNTIL THE APPROPRIATE DIAGNOSTIC TROUBLE CODE (13/53 OR 14/54) HAS BEEN
CLEARED. THUS DO NOT REACTIVATE SYSTEM UNTIL ALL DIAGNOSTIC TROUBLE CODES HAVE
BEEN REPAIRED AND CLEARED.
Yes
GO to 64-6
.
No
REPLACE fuse with correct value (10A). NO SUBSTITUTIONS.
RECONNECT
air bag diagnostic monitor. CYCLE ignition switch
. GO to 64-3
.
64-6 CHECK FOR SHORT TO BATTERY
- Remove 10A HOT AT ALL TIMES fuse feeding air bag diagnostic monitor Pins
13 and 14.
- Measure voltage between air bag diagnostic monitor harness connector
Pins 13 (+) (HOT AT ALL TIMES) and 18 (-) (Circuit 57, BK).
Yes
REPLACE 10A fuse. NO SUBSTITUTIONS. REPLACE air bag diagnostic
monitor. RECONNECT system. VERIFY system. REACTIVATE system.
No
LOCATE and SERVICE short to battery on HOT AT ALL TIMES
circuit connected to Pin 13 of the air bag diagnostic monitor. RECONNECT air ba
g diagnostic monitor. CYCLE ignition switch
. GO to 64-3
.
PINPOINT TESTS: DIAGNOSTIC TROUBLE CODE 72
Diagnostic Trouble Code 72 — Intermittent or Repaired
Driver Side Air Bag Circuit High Resistance or Open
Normal Operation
Refer to Diagnostic Trouble Code 32.
Electrical Schematic — Diagnostic Trouble Code 72
Refer to Diagnostic Trouble Code 32.
72-1 UNDERSTAND FUNCTION
- Cycle the ignition switch
to OFF and then to RUN and confirm that DTC 32 is
flashing on the air bag indicator.
- Read the normal operation description for DTC 32. Read the pinpoint
tests for DTC 32 as a reference.
- Examine the diagnostic trouble code schematic. Look for areas where
intermittent faults may occur.
Is the diagnostic trouble code operation well understood?
Yes
GO to 72-2
.
NOTE: This is an intermittent or repaired fault. The fault condition is no
longer present.
No
RE-EXAMINE appropriate descriptions and schematics. Failure to
understand air bag system functions will result in needless replacement of
system components and repeat service.
72-2 CHECK IF REPAIRED
Has a DTC 32 just been serviced and repaired?
Yes
GO to 72-3
.
No
GO to 72-4
.
72-3 CLEAR AND CHECK FOR OTHER DTCS
Does another diagnostic trouble code start flashing?
Yes
PROCEED to the description, schematic, and pinpoint tests of
the diagnostic trouble code that is flashing.
No
REACTIVATE system.
72-4 CHECK AIR BAG CONNECTIONS
Are any concerns noticed?
Yes
REPLACE air bag sliding contact
or driver side air bag module
if significant wiring concerns are found. GO to 72-3
.
No
GO to 72-5
.
72-5 CHECK AIR BAG SLIDING CONTACT
- Visually inspect connector where air bag sliding contact
mates wiring harness. Look for signs of corrosion,
poor crimps, etc.
Are any concerns noticed?
Yes
REPLACE air bag sliding contact
if any significant concerns are found. GO to 72-3
.
No
GO to 72-6
.
72-6 CHECK WIRES
Are any concerns noticed?
Yes
SERVICE any wiring concerns found. GO to 72-3
.
No
RE-EXAMINE diagnostic trouble code description and schematic.
LOOK for causes of intermittent high resistance or open circuits in the
appropriate circuits. ATTEMPT to recreate hard faults by driving vehicle,
flexing wire harnesses, etc., cycling ignition switch frequently. SERVICE any intermittent concerns, if found. GO to 72-3
.
PINPOINT TESTS: DIAGNOSTIC TROUBLE CODE 73
Diagnostic Trouble Code 73 — Intermittent or Repaired
Passenger Side Air Bag Circuit High Resistance or Open
Normal Operation
Refer to Diagnostic Trouble Code 33.
Electrical Schematic — Diagnostic Trouble Code 73
Refer to Diagnostic Trouble Code 33.
73-1 UNDERSTAND FUNCTION
- Cycle the ignition switch
to OFF and then to RUN and confirm that DTC 33 is
flashing on the air bag indicator.
- Read the normal operation description for DTC 33. Read the pinpoint
tests for DTC 33 as a reference.
- Examine the diagnostic trouble code schematic. Look for areas where
intermittent faults may occur.
Is the diagnostic trouble code operation well understood?
Yes
GO to 73-2
.
NOTE: This is an intermittent or repaired fault. The fault condition is no
longer present.
No
RE-EXAMINE appropriate descriptions and schematics. Failure to
understand air bag system functions will result in needless replacement of
system components and repeat service.
73-2 CHECK IF REPAIRED
Has a DTC 33 just been serviced and repaired?
Yes
GO to 73-3
.
No
GO to 73-4
.
73-3 CLEAR AND CHECK FOR OTHER DTCS
Does another diagnostic trouble code start flashing?
Yes
PROCEED to the description, schematic, and pinpoint tests of
the diagnostic trouble code that is flashing.
No
REACTIVATE system.
73-4 CHECK AIR BAG CONNECTIONS
Are any concerns noticed?
Yes
REPLACE passenger side air bag module
if significant wiring concerns are found. GO to 73-3
.
No
GO to 73-5
.
73-5 CHECK WIRES
Are any concerns noticed?
Yes
SERVICE any wiring concerns found. GO to 73-3
.
No
RE-EXAMINE diagnostic trouble code description and schematic.
LOOK for causes of intermittent high resistance or open circuits in the
appropriate circuits. ATTEMPT to recreate hard faults by driving vehicle,
flexing wire harnesses, etc., cycling ignition switch frequently. SERVICE any intermittent concerns if found. GO to 73-3.
PINPOINT TESTS: DIAGNOSTIC TROUBLE CODE 74
Diagnostic Trouble Code 74 — Intermittent or Repaired
Driver Side Air Bag Circuit Low Resistance or Shorted
Normal Operation
Refer to Diagnostic Trouble Code 34.
Electrical Schematic — Diagnostic Trouble Code 74
Refer to Diagnostic Trouble Code 34.
74-1 UNDERSTAND FUNCTION
- Cycle the ignition switch
to OFF and then to RUN and confirm that DTC 34 is
flashing on the air bag indicator.
- Read the normal operation description for DTC 34. Read the pinpoint
tests for DTC 34 as a reference.
- Examine the diagnostic trouble code schematic. Look for areas where
intermittent faults may occur.
Is the diagnostic trouble code operation well understood?
Yes
GO to 74-2
.
NOTE: This is an intermittent or repaired fault. The fault condition is no
longer present.
No
RE-EXAMINE appropriate descriptions and schematics. Failure to
understand air bag system functions will result in needless replacement of
system components and repeat service.
74-2 CHECK IF REPAIRED
Has a DTC 34 just been serviced and repaired?
Yes
GO to 74-3
.
No
GO to 74-4
.
74-3 CLEAR AND CHECK FOR OTHER DTCS
Does another diagnostic trouble code start flashing?
Yes
PROCEED to the description, schematic, and pinpoint tests of
the diagnostic trouble code that is flashing.
No
REACTIVATE system.
74-4 CHECK SHORTING BARS
Are any concerns noticed?
Yes
SERVICE any concerns if found. GO to 74-3
.
No
GO to 74-5
.
74-5 CHECK AIR BAG SLIDING CONTACT
- Deactivate system. Leave driver side air bag harness connector empty (DO
NOT install air bag simulator).
- Disconnect air bag diagnostic monitor.
- Remove plastic locking wedge from gray harness connector.
- Turn steering wheel
while measuring resistance between air bag diagnostic
monitor harness connector Pins 2 (Circuit 614, GY/O) and 3 (Circuit 615, GY/W).
Is the resistance reading infinite (open)?
Yes
REPLACE air bag sliding contact
if the resistance reading jumps while turning the steering wheel
. GO to 74-3
.
No
RECONNECT system. GO to 74-6
.
74-6 CHECK WIRES
- Similarly examine air bag sliding contact wires where air bag sliding contact
mates to main harness.
- Similarly examine air bag sliding contact
and driver air bag wires where air bag sliding contact
mates to driver side air bag module
.
Are any concerns noticed?
Yes
SERVICE any wiring concerns found. REPLACE air bag sliding contact
or driver side air bag module
if air bag sliding contact or driver air bag wires are
damaged. GO to 74-3
.
No
RE-EXAMINE diagnostic trouble code description and schematic.
LOOK for causes of intermittent shorts between the appropriate circuits.
ATTEMPT to recreate hard faults by driving vehicle, flexing wire harnesses,
etc., cycling ignition switch frequently. SERVICE any intermittent concerns if found. GO to 74-3
.
PINPOINT TESTS: DIAGNOSTIC TROUBLE CODE 75
Diagnostic Trouble Code 75 — Intermittent or Repaired
Passenger Side Air Bag Circuit Low Resistance or Shorted
Normal Operation
Refer to Diagnostic Trouble Code 35.
Electrical Schematic — Diagnostic Trouble Code 75
Refer to Diagnostic Trouble Code 35.
75-1 UNDERSTAND FUNCTION
- Cycle the ignition switch
to OFF and then to RUN and confirm that DTC 35 is
flashing on the air bag indicator.
- Read the normal operation description for DTC 35. Read the pinpoint
tests for DTC 35 as a reference.
- Examine the diagnostic trouble code schematic. Look for areas where
intermittent faults may occur.
Is the diagnostic trouble code operation well understood?
Yes
GO to 75-2
.
NOTE: This is an intermittent or repaired fault. The fault condition is no
longer present.
No
RE-EXAMINE appropriate descriptions and schematics. Failure to
understand air bag system functions will result in needless replacement of
system components and repeat service.
75-2 CHECK IF REPAIRED
Has a DTC 35 just been serviced and repaired?
Yes
GO to 75-3
.
No
GO to 75-4
.
75-3 CLEAR AND CHECK FOR OTHER DTCS
Does another diagnostic trouble code start flashing?
Yes
PROCEED to the description, schematic, and pinpoint tests of
the diagnostic trouble code that is flashing.
No
REACTIVATE system.
75-4 CHECK SHORTING BARS
Are any concerns noticed?
Yes
SERVICE any concerns if found. GO to 75-3
.
No
GO to 75-5
.
75-5 CHECK WIRES
- Visually inspect the wiring and connections in the following circuits: