Section 01-20B: Restraints, Passive—Supplemental Air Bag System | 1993 Mustang Workshop Manual |
DIAGNOSIS AND TESTING
Diagnostic Trouble Code 21
Safing Sensor Not Mounted to Vehicle Properly
Normal Operation
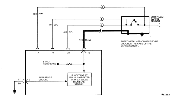
The DB/W wire in the safing sensor pigtail is grounded to the side of the
safing sensor housing and the housing is grounded to the vehicle. A resistor
inside the diagnostic monitor is connected to Pin 16 (Circuit 613, DB/W) and a
5 volt reference voltage. If Circuit 613 is properly grounded, the voltage at
Pin 16 will be 0 volts. If the voltage on Circuit 613 is greater than 0.7 volt,
the diagnostic monitor may flash Diagnostic Trouble Code 21, indicating that
the safing sensor is not grounded properly to the vehicle.
Possible Causes
High voltage at Pin 16 can be caused by:
- A poor connection due to loose mounting, dirt or corrosion at the
safing sensor mounting surface.
- An open or damaged wire in Circuit 613 (DB/W) from Pin 16 of
the diagnostic monitor connector to the safing sensor.
- An open circuit inside the safing sensor.
Electrical Schematic—Diagnostic Trouble Code 21

DIAGNOSTIC TROUBLE CODE 21
21-1 VERIFY CONDITION
- Count diagnostic trouble code.
Yes
GO to 21-2.
No
Read the normal operation description for this diagnostic
trouble code. EXAMINE the diagnostic trouble code schematic and look for areas
where intermittent conditions would occur (connectors, splices, crimps,
etc.).
DO NOT proceed with Pinpoint Test until the code is flashing!
Failure to do so will result in needless replacement of the air bag system
components and repeat service.
21-2 CHECK RESISTANCE
- Disconnect negative battery cable.
- Measure resistance between Pin 3 (ground) and Pin 16 (Circuit 613, DB/W
- safing sensor GND)
Is resistance greater than 2 ohms?

Yes
GO to 21-3.
No
REPLACE diagnostic monitor. RECONNECT system. VERIFY system.
REACTIVATE system.
21-3 ISOLATE CONCERN
- Disconnect LH B-pillar safing sensor.
- Measure resistance of Circuit 613 (DB/W) in the safing sensor connector
to the sensor mounting sheet metal. The sheet metal ground must be bare and
clean for proper measurement.
Is resistance greater than 2 ohms?

Yes
GO to 21-4.
No
LOCATE and SERVICE open in wiring harness Circuit 613 (DB/W).
RECONNECT system. VERIFY system. REACTIVATE system.
21-4 CLEAN AND CHECK SENSOR AGAIN
- Remove LH B-pillar safing sensor from mounting to vehicle.
- Throughly clean the sensor's mounting surface.
- Measure resistance of Circuit 613 (DB/W) in the sensor connector to
ground.
Is the resistance greater than 2 ohms?
Yes
REPLACE safing sensor. RECONNECT system. VERIFY system.
REACTIVATE system.
No
RECONNECT system. VERIFY system. REACTIVATE system.