Section 12-00: Climate Control System—Service | 1993 Mustang Workshop Manual |
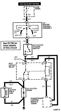
Refer to the Electrical and Vacuum Troubleshooting Manual for schematic
and wire color information, system electrical wiring and continuity tests. The
blower switch chart also provides blower motor voltage and current information
for each blower switch position.
A/C System Wiring Diagram
2.3L

5.0L

Yes
No
Yes
No
Yes
No
Yes
No
Yes
CAUTION: Never manually operate any vacuum motor or vacuum motor controlled door—this may cause internal damage to the vacuum motor diaphragm.
No
Yes
No
Yes
No
Yes
No
Yes
No
Yes
No
Yes
No
Yes
No
Compressor cycles very rapidly (5 seconds on) (5 seconds off)
Compressor runs continuously (normal operation in ambient temperature above 27°C (80°F) depending on humidity conditions)
Outlet tube same temperature approximately -2°C-4°C (28°F-40°F) or slightly colder than inlet tube (after fixed orifice)
Inlet tube warm or (after fixed orifice) colder than outlet tube
Clutch cycles within limits, system pressure within limits
Compressor runs continuously (normal operation in ambient temperature above 27°C (80°F) depending on humidity conditions)
Compressor cycles high or low ON above 259 kPa (52 psi) OFF below 144 kPa (20 psi)
Yes
No
Clutch cycles OFF at 144-179 kPa (20-26 psi)
Pressure falls below 144 kPa (20 psi)
Yes
No
Yes
No
Yes
No
Yes
No
Yes
No
No
Yes
Yes
No
No voltage
Yes
No
Yes
No
Yes
No
Yes
No
Yes
No
Yes
No
No
Yes
Yes
No
Yes
No
Yes
No
Yes
No
Yes
No
Yes
No
Yes
No
Yes
No
Yes
No
Yes
No
Yes
No
No
Yes
No
Yes
Yes
No
No
Yes