Section 01-20A: Restraints, Active | 1994 Mustang Workshop Manual |


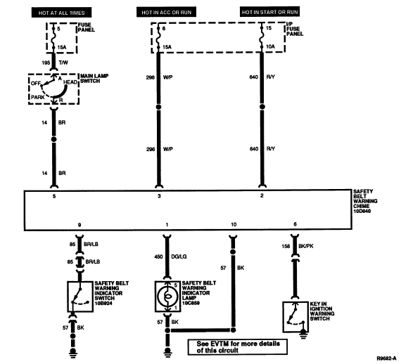
| Pin Number | Circuit | Circuit Function |
|---|---|---|
| 1 | 57 (BK) | Ground |
| 2 | 85 (BR/LB) | Left Safety Belt Switch |
| 3 | — | Not Used |
| 4 | 183 (T/Y) | Tone Generator |
| 5 | 158 (BK/PK) | Key Warning Switch |
| 6 | 14 (BR) | Main Lamp Switch |
| 7 | 159 (R/PK) | Driver Door Courtesy Lamp Switch |
| 8 | 296 (W/P) | Hot in ACC or RUN |
| 9 | 640 (R/Y) | Ignition (RUN or START) |
| 10 | 450 (DG/LG) | Safety Belt Warning Indicator |
Check system fuse before proceeding.
The following step-by-step diagnosis must be performed completely to obtain reliable results. If a specific failure condition is known, refer to the Electrical and Vacuum Troubleshooting Manual to quickly determine root cause and corrective action.