Section 17-04: Lamps, Daytime Running | 1994 Mustang Workshop Manual |



| Pin Number | Circuit | Circuit Function |
|---|---|---|
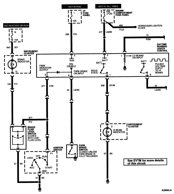
| 1 | 932 (GY/W) | Daytime Running Lamp |
| 2 | — | Not Used |
| 3 | 298 (P/O) | Fused Run Only Feed |
| 4 | 22 (LB/BK) | Brake Feed |
| 5 | 977 (P/W) | Dual Brake Warning Switch to Indicator Lamp |
| 6 | 13 (R/BK) | Headlamp Dimmer Switch to Low Beams |
| 7 | 196 (DB/O) | Headlamp Flash-to-Pass Switch Feed |
| 8 | 12 (LG/BK) | Headlamp Dimmer Switch to High Beams |

| Pin Number | Circuit | Circuit Function |
|---|---|---|
| B1 | 38 (BK/O) | Power Supply to Battery |
| B2 | 195 (T/W) | Tail Lamp Switch Feed |
| I | 19 (LB/R) | Instrument Panel Lamp Feed |
| IGN | — | Not Used |
| R | 14 (BR) | Headlamp Switch to Tail Lamp and Sidemarker Lamps |
| 1+ | 15 (R/Y) | Headlamp Dimmer Switch Feed |
| DN | — | Not Used |
| D1 | 54 (LG/Y) | Interior Lamp Switch Feed |
| D2 | 706 (GY) | Battery Saver Door Switch Feed |

| Pin Number | Circuit | Circuit Function |
|---|---|---|
| B-4 | 37 (Y) | Battery Voltage |
| STA | 33 (W/PK) | Hot in START |
| A-4 | 687 (GY/Y) | Hot in RUN |
| B5 | 37 (Y) | Battery Voltage |
| I-1 | 95 (T/W) | Hot in START or RUN |
| B-3 | 37 (Y) | Battery Voltage |
| A-3 | 687 (GY/Y) | Hot in RUN |
| A-2 | 687 (GY/Y) | Hot in Run |
| B-2 | 37 (Y) | Battery Voltage |
| A-1 | 297 (BK/LG) | Hot in ACC or RUN |
| B-1 | 37 (Y) | Battery Voltage |
| GND | 57 (BK) | Ground |
| P-1 | 977 (P/W) | Grounded in START |
| P-2 | 41 (BK/LB) | Grounded in START |

| Pin Number | Circuit | Circuit Function |
|---|---|---|
| 1 | 640 (R/Y) | 12V Input |
| 2 | 563 (O/Y) | Ground |
| 4 | 29 (Y/W) | Fuel Gauge Feed |
| 5 | 57 (BK) | Ground |
| 6 | 16 (R/LG) | Ignition Switch Feed |
| 7 | 904 (LG/R) | Charge Indicator |
| 8 | 658 (PK/LG) | Malfunction Indicator Lamp (MIL) Feed |
| 9 | 911 (W/LG) | Transmission Control Indicator Lamp (TCIL) |
| 10 | 640 (R/Y) | 12V Input |
| 11 | 676 (PK/O) | Speedometer Ground |
| 12 | 679 (GY/BK) | Vehicle Speed Sensor (VSS) |
| 13 | 54 (LG/Y) | Battery Power |
| 14 | 343 (DB/LG) | Anti-Theft Indicator |
| 14 | 39 (R/W) | Water Temperature Gauge Feed |
| 15 | 932 (GY/W) | Hi Beam Indicator |
| 16 | 3 (LG/W) | Left Turn Indicator |

| Pin Number | Circuit | Circuit Function |
|---|---|---|
| 1 | 2 (W/LB) | Right Turn Indicator |
| 2 | 794 (LB) | Low Coolant Indicator Feed |
| 3 | 608 (BK/Y) | Air Bag Indicator Feed |
| 4 | 128 (P/Y) | Brake Indicator Feed |
| 5 | 603 (DG) | Anti-Lock Indicator Feed |
| 6 | 397 (BK/W) | Ground |
| 7 | 11 (T/Y) | Tachometer Feed |
| 8 | 651 (BK/Y) | Ground |
| 9 | 640 (R/Y) | 12V Input |
| 10 | 208 (GY) | Low Oil Indicator |
| 11 | 19 (LB/R) | Illumination Lamps Feed |
| 12 | 450 (DG/LG) | Fasten Belts Indicator |
| 13 | 640 (R/Y) | 12V Input |
| 14 | 875 (BK/LB) | Ground |
| 15 | 31 (W/R) | Oil Pressure Gauge Feed |
| 16 | 57 (BK) | Ground |

| Pin Number | Circuit | Circuit Function |
|---|---|---|
| 1 | 196 (DB/O) | Battery |
| 2 | 13 (R/BK) | Low Beam Headlamp Output |
| 3 | 627 (BK/O) | Set Alarm Input (From RKE) |
| 4 | 296 (W/P) | RUN/ACC |
| 5 | 23 (T/LG) | Luggage Compartment Door Lock Cylinder Tamper Switch |
| 6 | 25 (DG/P) | Door Disarm Switches |
| 7 | 118 (PK/O) | Unlock All Doors (Unlock Passenger Door Only with Remote Keyless Entry) |
| 8 | 163 (R/O) | Unlock Driver Door (with Remote Keyless Entry Only) |
| 9 | 117 (PK/BK) | Lock All Doors |
| 10 | 936 (DG/W) | Ignition Tamper Sensor |
| 11 | 324 (LG/P) | Start Enable Output |
| 12 | — | Not Used |
| 13 | — | Not Used |
| 14 | 24 (DB/O) | Courtesy Light Switches |
| 15 | 343 (DB/LG) | Alarm Warning Lamp |
| 16 | 196 (DB/O) | Battery |
| 17 | 13 (R/BK) | Low Beam Headlamp Output |
| 18 | 6 (Y/LG) | Horn Relay Output |
| 19 | — | Not Used |
| 20 | — | Not Used |
| 21 | 14 (BR) | Parking Lamps |
| 22 | 14 (BR) | Parking Lamps |
| 23 | 397 (BK/W) | Ignition Sensor Ground Input |
| 24 | — | Not Used |
| 25 | — | Not Used |
| 26 | 397 (BK/W) | Ground |

| Pin Number | Circuit | Circuit Function |
|---|---|---|
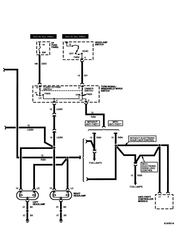
| A | 589 (O) | Speed Select |
| B | 993 (BR/W) | Common |
| C | 590 (DB/W) | Interval Delay Set |
| D | 15 (R/Y) | Dimmer Switch Feed |
| E | 13 (R/BK) | Lo Beam Output |
| F | 12 (LB/BK) | Hi Beam Output |
| G | 196 (DB/O) | Power Feed |