Section 17-01: Lighting, Exterior | 1994 Mustang Workshop Manual |


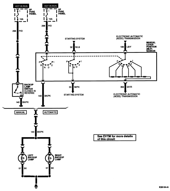
| Pin Number | Circuit | Circuit Function |
|---|---|---|
| 1 | 32 (R/LB) | Starting System |
| 2 | 298 (P/O) | Hot In Run |
| 3 | 140 (BK/PK) | Backup Lamp |
| 4 | 33 (W/PK) | Starting System |
| 5 | — | Not Used |
| 6 | 199 (LB/Y) | AODE Transmission |
| 7 | 359 (GY/R) | AODE Transmission |
| 8 | — | Not Used |