Section 17-01: Lighting, Exterior | 1994 Mustang Workshop Manual |


| Pin Number | Circuit | Circuit Function |
|---|---|---|
| B1 | 38 (BK/O) | Power Supply to Battery |
| B2 | 195 (T/W) | Tail Lamp Switch Feed |
| I | 19 (LB/R) | Instrument Panel Lamp Feed |
| IGN | — | Not Used |
| R | 14 (BR) | Headlamp Switch to Tail Lamp and Side Marker Lamps |
| H | 15 (R/Y) | Headlamp Dimmer Switch Feed |
| DN | — | Not Used |
| D1 | 54 (LG/Y) | Interior Lamp Switch Feed |
| D2 | 706 (GY) | Battery Saver Door Switch Feed |

| Pin Number | Circuit | Circuit Function |
|---|---|---|
| 1 | 589 (O) | Speed Select |
| 2 | 15 (R/Y) | Dimmer Switch Feed |
| 3 | 13 (R/BK) | Lo Beam Output |
| 4 | 993 (BR/W) | Common |
| 5 | 12 (LB/BK) | Hi Beam Output |
| 6 | 590 (DB/W) | Interval Delay Set |
| 7 | 196 (DB/O) | Power Feed |

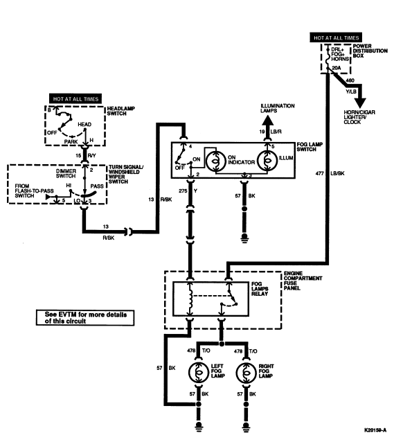
| Pin Number | Circuit | Circuit Function |
|---|---|---|
| 1 | — | Not Used |
| 2 | 275 (Y) | Engine Compartment Fuse Panel |
| 3 | 57 (BK) | Ground |
| 4 | 13 (R/BK) | Turn Signal Windshield Wiper Switch |
| 5 | 19 (LB/R) | Illumination Lamps |