Section 13-07: Clock
1994 Mustang Workshop Manual
DIAGNOSIS AND TESTING

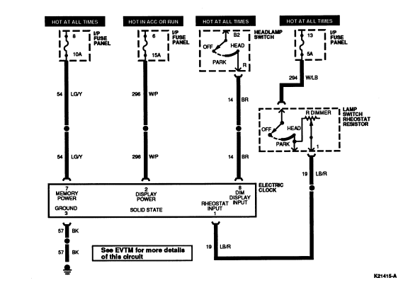
Electrical Schematic



Clock






Connector End View






Pin Number Circuit Circuit Function
1 19 (LB/R) Rheostat Input
2 296 (W/P) Display Power
3 57 (BK) Ground
4 Not Used
5 Not Used
6 Not Used
7 54 (LG/Y) Memory Power
8 14 (BR) Display Input