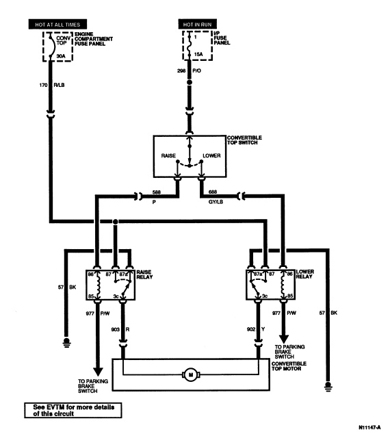
Section 01-17: Convertible | 1994 Mustang Workshop Manual |


| Pin Number | Circuit | Circuit Function |
|---|---|---|
| 1 | 170 (R/LB) | Raise and Lower Relay Battery Feed |
| 2 | 57 (BK) | Top Raise Relay Ground |
| 3 | 977 (P/W) | Dual Brake Warning Lamp to Indicator |
| 4 | 588 (P) | Top Raise Switch Input |
| 5 | 903 (R) | Top Control Relay to Motor Down |

| Pin Number | Circuit | Circuit Function |
|---|---|---|
| 1 | 170 (R/LB) | Raise and Lower Relay Battery Feed |
| 2 | 57 (BK) | Top Lower Relay Ground |
| 3 | 977 (P/W) | Dual Brake Warning Lamp to Indicator |
| 4 | 688 (GY/LB) | Top Lower Switch Input |
| 5 | 902 (Y) | Top Control Relay to Motor Up |