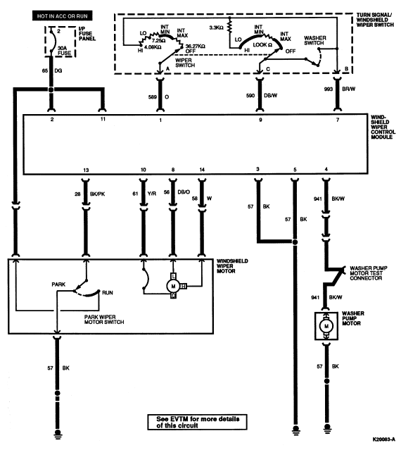
Section 01-16: Wiper and Washer Systems | 1994 Mustang Workshop Manual |


| Pin Number | Circuit | Circuit Function |
|---|---|---|
| 1 | 57 (BK) | Wiper Motor Ground (Park) |
| 2 | 28 (BK/PK) | Wiper Module to Wiper Motor (Park Switch) |
| 3 | 65 (DG) | Wiper Motor Power (Park Feed) |
| 4 | 61 (Y/R) | Wiper Motor Common (RUN) |
| 5 | 56 (DB/O) | Wiper Motor LO |
| 6 | 58 (W) | Wiper Motor HI |

| Pin Number | Circuit | Circuit Function |
|---|---|---|
| 1 | 58 (W) | Windshield Wiper Motor HI |
| 2 | 28 (BK/PK) | Windshield Wiper Motor Park Switch |
| 3 | — | Not Used |
| 4 | 65 (DG) | Power (Hot in ACC or RUN) |
| 5 | 61 (Y/R) | Windshield Wiper Motor Connector |
| 6 | 590 (DB/W) | Interval Wiper/Washer Reference Voltage |
| 7 | 56 (DB/O) | Windshield Wiper Motor LO |
| 8 | 993 (BR/W) | Interval Wiper/Washer Reference Voltage |
| 9 | — | Not Used |
| 10 | 57 (BK) | Ground |
| 11 | 941 (BK/W) | Windshield Washer Pump Motor |
| 12 | 57 (BK) | Ground |
| 13 | 65 (DG) | Power (Hot in ACC or RUN) |
| 14 | 589 (O) | Windshield Wiper Switch |