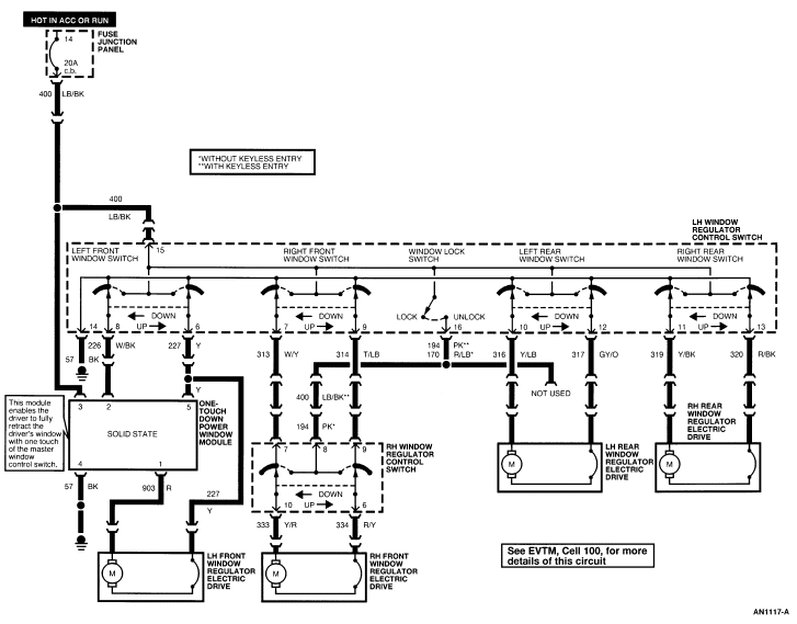
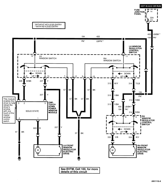
Section 01-11: Glass, Frames and Mechanisms | 1994 Mustang Workshop Manual |




| Pin Number | Circuit | Circuit Function |
|---|---|---|
| 1 | 57 (BK) | Ground ( Window Regulator Control Switch ) |
| 2 | 119 (PK/Y) | Door Lock Motors |
| 3 | 171 (BK/W) | 12V Power Feed |
| 4 | 120 (PK/LG) | Door Lock Motors |
| 5 | 57 (BK) | Ground ( Window Regulator Control Switch ) |
| 6 | 227 (Y) | Left Front Window Regulator Electric Drive |
| 7 | 313 (W/Y) | Right Front Window Regulator Electric Drive |
| 8 | 226 (W/BK) | Left Front Window Regulator Electric Drive |
| 9 | 314 (T/LB) | Right Front Window Regulator Electric Drive |
| 10 | 316 (Y/LB) | Left Rear Window Regulator Electric Drive |
| 11 | 319 (Y/BK) | Right Rear Window Regulator Electric Drive |
| 12 | 317 (GY/O) | Left Rear Window Regulator Electric Drive |
| 13 | 320 (R/BK) | Right Rear Window Regulator Electric Drive |
| 14 | 57 (BK) | Ground ( Front Door Lock Switch ) |
| 15 | 400 (LB/BK) | 12V Power Feed |
| 16 | 170 (R/LB) | Window Lock Switch Output |

| Pin Number | Circuit | Circuit Function |
|---|---|---|
| 1 | 57 (BK) | Ground ( Window Regulator Control Switch ) |
| 2 | 119 (PK/Y) | Door Lock Motors |
| 3 | 517 (BK/W) | 12V Power Feed |
| 4 | 120 (PK/LG) | Door Lock Motors |
| 5 | 57 (BK) | Ground ( Front Door Lock Switch ) |
| 6 | 226 (W/BK) | Left Front Window Regulator Electric Drive |
| 7 | 57 (BK) | Ground ( Window Regulator Control Switch ) |
| 8 | 314 (T/LB) | Right Front Window Regulator Electric Drive |
| 9 | 57 (BK) | Ground ( Window Regulator Control Switch ) |
| 10 | 194 (PK) | 12V Power Feed |
| 11 | 194 (PK) | 12V Power Feed |
| 12 | 57 (BK) | Ground ( Window Regulator Control Switch ) |
| 13 | 227 (Y) | Left Front Window Regulator Electric Drive |
| 14 | 57 (BK) | Ground ( Window Regulator Control Switch ) |
| 15 | 313 (W/Y) | Right Front Door Power Window Regulator |

| Pin Number | Circuit | Circuit Function |
|---|---|---|
| 1 | 120 (PK/LG) | Door Lock Motors |
| 2 | 118 (PK/O) | Door Lock Motors |
| 3 | 517 (BK/W) | 12V Power Feed |
| 4 | 117 (PK/BK) | Door Lock Motors |
| 5 | 119 (PK/Y) | Door Lock Motors |
| 6 | 334 (R/Y) | Right Front Window Motor |
| 7 | 313 (W/Y) | Master Window/Door Lock Control Switch Input |
| 8 | 194 (PK) | 12V Power Feed |
| 9 | 314 (T/LB) | Master Window/Door Lock Control Switch Input |
| 10 | 333 (Y/R) | Right Front Window Motor |

| Pin Number | Circuit | Circuit Function |
|---|---|---|
| 1 | 57 (BK) | Ground |
| 2 | 194 (P) | Power |
| 3 | 171 (BK/W) | Power |
| 4 | 400 (LB/BK) | Power Master Window Control Switch |
| 5 | Not Used |

| Pin Number | Circuit | Circuit Function |
|---|---|---|
| 1 | 903 (R) | Left Front Window Motor |
| 2 | 226 (W/BK) | Left Front Window Down Input |
| 3 | 194 (P) | Power |
| 4 | 227 (Y) | Left Front Window Motor |
| 5 | 57 (BK) | Ground |

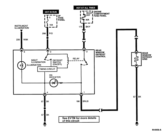
| Pin Number | Circuit | Circuit Function |
|---|---|---|
| 1 | 186 (BR/LB) | Rear Window Defrost Grid |
| 2 | 175 (BK/Y) | Power |
| 3 | 298 (P/O) | Power |
| 4 | 688 (GY/LB) | Illumination |
| 5 | 57 (BK) | Ground |