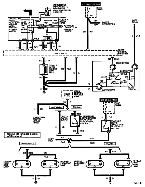
Section 10-03: Speed Control System | 1994 Mustang Workshop Manual |


| Pin Number | Circuit | Circuit Function |
|---|---|---|
| 1 | 149 (BR/LG) | Servo Feedback Potentiometer - Positive |
| 2 | 146 (W/PK) | Servo Vent Solenoid Control |
| 3 | 145 (GY/BK) | Servo Vacuum Solenoid Control |
| 4 | 144 (O/Y) | Servo Solenoid Feed |
| 5 | 148 (Y/R) | Servo Feedback to Amplifier |
| 6 | 147 (P/LB | Servo Feedback Potentiometer - Negative |
| 7 | — | Not Used |
| 8 | — | Not Used |

| Pin Number | Circuit | Circuit Function |
|---|---|---|
| 1 | 57 (BK) | Amplifier Ground |
| 2 | 676 (PK/O) | Vehicle Speed Sensor (VSS) Signal Ground |
| 3 | 679 (GY/BK) | Vehicle Speed Sensor (VSS) Signal to Amplifier |
| 4 | 296 (W/P) | Ignition Switch to Amplifier Feed |
| 5 | 151 (LB/BK) | Amplifier Control Line |
| 6 | 511 (LG) | Stoplight Switch to Amplifier Disable |

| Pin Number | Circuit | Circuit Function |
|---|---|---|
| 1 | — | Not Used |
| 2 | 149 (BR/LG) | Servo Feedback Potentiometer + (to Amplifier) |
| 3 | 148 (Y/R) | Servo Feedback Position (to Amplifier) |
| 4 | 147 (P/LB) | Servo Feedback Potentiometer - (to Amplifier) |
| 5 | 144 (O/Y) | Servo Solenoid Feed |
| 6 | 145 (GY/BK) | Servo Vacuum Solenoid Control |
| 7 | 146 (W/PK) | Servo Vent Solenoid Control |
| 8 | — | Not Used |