Section 03-03: Engine Cooling | 1994 Mustang Workshop Manual |


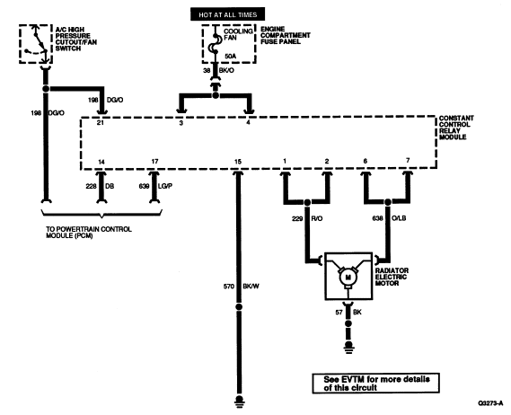
| Pin Number | Circuit | Circuit Function |
|---|---|---|
| 1 | 229 (R/O) | Radiator Electric Motor (LOW) Output |
| 2 | 229 (R/O) | Radiator Electric Motor (LOW) Output |
| 3 | 38 (BK/O) | BATT (+) (Cooling Fan Control Relay's) |
| 4 | 38 (BK/O) | BATT (+) (Cooling Fan Control Relay's) |
| 5 | 238 (DG/Y) | Power to Fuel Pump |
| 6 | 638 (O/LB) | Radiator Electric Motor (HIGH) Output |
| 7 | 638 (O/LB) | Radiator Electric Motor (HIGH) Output |
| 8 | 37 (Y) | BATT (+) (To PCM Power Relay) |
| 9 | — | Not Used |
| 10 | 37 (Y) | BATT (+) (To PCM Power Relay) |
| 11 | 37 (Y) | BATT (+) (To Fuel Pump Relay) |
| 12 | 361 (R) | PCM Power |
| 13 | 16 (R/LG) | Start or Run Power |
| 14 | 228 (DB) | Low Fan Control Input |
| 15 | 570 (BK/W) | Ground |
| 16 | 57 (BK) | A/C Clutch Coil Ground |
| 17 | 639 (LG/P) | High Speed Fan Output |
| 18 | 926 (LB/O) | Fuel Pump Relay Input |
| 19 | — | Not Used |
| 20 | — | Not Used |
| 21 | 198 (DG/O) | A/C High Pressure Cutout/Fan Switch |
| 22 | 331 (PK/Y) | A/C WOT Cutout Relay Input |
| 23 | 347 (BK/Y) | A/C Clutch Coil Control |
| 24 | 361 (R) | PCM Power |