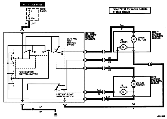
Section 01-09: Mirrors, Rear View | 1994 Mustang Workshop Manual |


| Pin Number | Circuit | Circuit Function |
|---|---|---|
| 1 | 54 (LG/Y) | Interior Lamp Switch Feed |
| 2 | — | Not Used |
| 3 | 541 (DB/Y) | LH Mirror Up/Down Motor (B+ Up) |
| 4 | 540 (R) | LH Mirror Left/Right Motor (B+ Right) |
| 5 | 57 (BK) | Ground Circuit |
| 6 | 542 (Y) | LH Remote Mirror Solenoid Control |
| 7 | 544 (P) | RH Mirror Up/Down Motor (B+ Up) |
| 8 | 543 (DG) | RH Mirror Left/Right Motor (B+ Right) |