Section 14-02: Generator, Integral Regulator—External Fan Type | 1993 Mustang Workshop Manual |
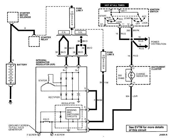
Battery Positive Voltage (B+) Output
The generator output is supplied through the Battery Positive Voltage (B+) output connection to the battery and electrical system.
'I' Circuit
The 'I' circuit, or ignition circuit, is used to turn on the voltage regulator. This circuit is powered up with the ignition key in the RUN position. This circuit is also used to turn the indicator on if there is a fault in the charging system operation or associated wiring circuits.
'A' Circuit
The 'A' circuit, or battery sense circuit, is used to sense the battery voltage. This voltage is used by the regulator to determine the generator output. This circuit is also used to supply power to the generator field coil. This circuit is connected back to the load distribution point and is a protected circuit.
'S' Circuit
The 'S' circuit, or stator circuit, is used to feed back a voltage signal
from the generator to the regulator. This voltage, typically half battery
voltage, is used by the regulator to turn off the indicator. 